Part 2

Need a step-by-step guide?

Get an AI-powered repair guide with parts lists, cost estimates, and clear instructions for your 2013 Volvo.

AI Repair Guides





Function

Other




The brake control module (BCM) with DSTC system continually uses information from various system sensors to calculate the position of the steering wheel and the vehicle. The brake control module (BCM) calculates the driving style of the driver by measuring:
- steering angle
- steering angle speed
- engine torque
- the vehicle speed
- brake pressure.
The brake control module (BCM) also calculates vehicle behavior by monitoring the vehicle's:
- yaw angle speed
- lateral acceleration
- forward acceleration.
The brake control module (BCM) receives information on current steering angle from the steering wheel angle sensor module (SAS).
When the differences between the driver's intended direction of travel and the vehicle's behavior exceed a threshold, active yaw control (AYC) regulates engine torque (stability function) in order to maintain the vehicle's lateral stability during most driving conditions. The AYC function also activates the individual brake control to regulate the SV and ESV valves of the hydraulic unit as well as the intake and outlet valves. These correct the vehicle in the event of a skid.
For information on steering angle and steering angle speed, see Design and Function, Steering Wheel Angle Sensor Module (SAS).









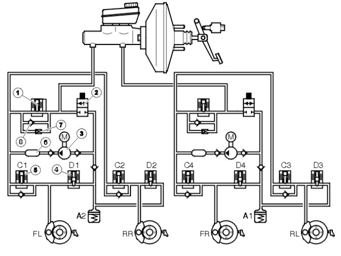
During AYC, in other words when the vehicle is skidding, the hydraulic pump starts to build up brake pressure regardless of whether the driver is activating the brake pedal. The brake control module (BCM) then activates the valves in the hydraulic unit and checks individual wheel brake force. This is done by increasing, maintaining or lowering brake pressure individually to stabilize the vehicle. If the driver depresses the brake pedal during stability control, the control module will use the brake pressure sensor integrated in the hydraulic unit to incorporate the driver's brake actuation into stability control.
If the driver depresses the brake pedal during stability control, the brake control module (BCM) will use the brake pressure sensor integrated in the hydraulic unit to incorporate the driver's brake actuation into stability control.
The calculations performed by the control module include the driver's desired brake pressure and functions for:
- Active yaw control (AYC)
- ABS
- EBD
- Stability control

Engine Drag Control (EDC) (Applies for S60 (11-), V60, XC60)
Engine Drag Control (EDC) is a function that is part of the DSTC function. It is a stability function that prevents the wheels locking when engine braking. These situations can occur on slippery surfaces when the driver quickly releases the accelerator pedal or when down shifting. To prevent the wheels from locking, the Brake control module (BCM) requests an increase in wheel torque from the Engine control module (ECM). EDC can also prevent the wheels locking when braking with ABS on slippery surfaces.

AYC function, oversteering




Oversteering, which is when the vehicle turns to a greater degree than the steering wheel has been turned, is an extremely dangerous situation that is hard for the average driver to control. If not remedied, oversteering can cause the vehicle to start spinning out of control.
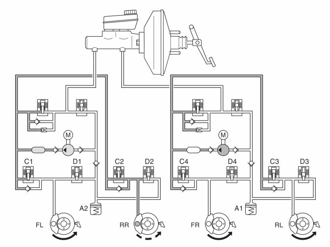
In the example above, the vehicle makes a right-hand turn and oversteers. To counteract the oversteering, the DSTC system closed the SV valve (separation valve), opened the ESV valve (electronic shuttle valve) and started the pump. Intake valve (C1) remains open while the other intake valves are closed. As a result, the brakes are applied to the left front and rear wheels. In the event of oversteering, the brake control module (BCM) sends a request for torque reduction to the engine control module (ECM) via the CAN network.

AYC function, understeering




Understeering is when the vehicle has the tendency to try to continue straight ahead even though the steering wheel has been turned. In the event of understeering, the brake control module (BCM) sends a request for torque reduction to the engine control module (ECM) via the CAN network.
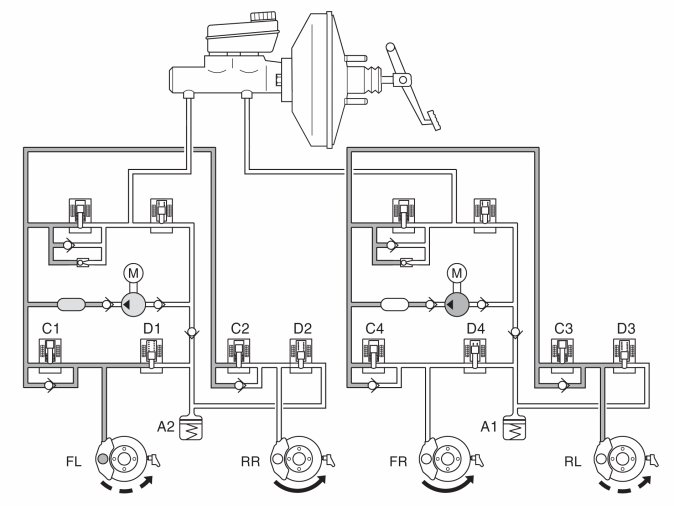
In the example above, the steering wheel was turned to the right, but the vehicle tends to continue straight ahead. The SV valve (separation valve) closes, the ESV valve (electronic shuttle valve) opens and the pump starts. The DSTC system applies the brakes to the right rear wheel by leaving intake valve C2 open and closing the other intake valves (C1, C3 and C4).

Roll control RSC
Roll control RSC (Roll over stability control) is a function that monitors the vehicle's angular speed.
If the driver suddenly turns the steering wheel, e.g., to swerve, and the vehicle tends to roll, the angle sensor registers the speed of the angle. The vehicle is stabilized using the DSTC-system.

Advanced stability control (ASC) (Applies for S60 (11-), V60, XC60)
The function advanced stability control (ASC) monitors and controls the rear axle's sideways movement to improve the vehicle's stability in oversteering situations with high lateral forces. Advanced stability control (ASC) is a part of the DSTC-system.

DSTC sport mode
To permit more dynamic driving the driver can choose DSTC sport mode. In DSTC sport mode the driver will experience a sportier drive experience. The function stability control is off and the function antispin (AYC) has lower thresholds for action. Choose DSTC sport mode via the menu in Infotainment control module (ICM).

Other functions
The Mark 25E1 brake system also includes a number of functions to assist the driver in various braking situations.
Brake assistance
Emergency brake assistance (EBA) is a function that helps the driver obtain maximum braking effect in an emergency situation. The brake control module (BCM) monitors the pressure in the brake servo with the help of a pressure sensor in the hydraulic unit. Quick movement of the brake pedal (emergency braking) generates a rapid change of pressure in the brake servo. When the control module registers the pressure change, the brake system activates the hydraulic pump. The hydraulic pump increases brake pressure in the brake system to obtain optimum braking effect (more powerful than during normal braking). Full braking effect is maintained as long as the driver maintains or increases pressure on the brake pedal. The function ceases immediately if the driver releases the brake pedal. The function is active from approx. 10 km/h (6 mph) to top speed. The function cannot be disengaged.
Hill descent control (only XC60 AWD and XC70 AWD)
Hill Descent Control (HDC) is a function to help the driver handle the vehicle when driving "off-road."
For manual transmissions the function is active in 1st gear as well as reverse gear (R). For automatic transmissions the function is active in 1st gear on the condition that Geartronic is used and when reverse gear (R) is selected. The function brakes the vehicle automatically without the driver stepping on the brake pedal. The characteristics for the throttle pedal change as well.
The function is activated with a switch on lower part of Climate control module (CCM). The function can be activated and deactivated manually. The switch has a visual green LED-indicator which shows position ON. When the function is activated and deactivated, this is confirmed with a message in Driver information module (DIM).
Hill start assist (HSA) (Applies for vehicles with transmission MPS6 and vehicles with automatic transmission with start/stop)
HSA (Hill start assist) is a function to help the driver when starting on a hill.
The function prevents unwanted vehicle movement from the time that the driver releases the brake pedal and presses down the throttle pedal. The function is active in position D (to prevent the vehicle from rolling backward) as well as in position R (to prevent the vehicle from rolling forward).
In order for the function to engage, the incline of the slope must be at least 4%. After the brake pedal has been released, brake pressure is maintained for 1.5-2 seconds. For further information about the function see Design and function, HSA - Hill Start Assist.
Trailer stability assistance (TSA) (Applies for S60 (11-), V60, XC60)
The purpose of Trailer stability assistance (TSA) is to stabilize the vehicle with connected trailer in situations where the trailer has started to swerve (self-induced oscillations). The phenomena with vehicles with trailers experiencing self-induced oscillations can arise for all combinations of cars and trailers. Normally very high speeds are required to generate self-induced oscillations, but if the trailer is overloaded or if the load is distributed incorrectly, there is a risk of self-induced oscillations even at lower speeds, 70-90 km/h.

A triggering factor is needed for self-induced oscillations to arise, for example:
- vehicle with trailer is exposed to sudden forceful sidewind
- vehicle with trailer is driven on uneven road or on a bump
- sweeping steering wheel movements.
Trailer stability assistance (TSA) continuously monitors the car's movement, especially sideways. If self-induced oscillations occur, individual brake control takes place on the wheels, having a stabilizing effect on the vehicle. Often this is enough to regain control of the vehicle. If self-induced oscillations are not reduced, the vehicle is braked on all wheels combined with reduction of the engine's drive power. During this phase, normally the brake lights are on, this is determined by how 'big' the braking is. When self-induced oscillations have stopped and the vehicle is stable once again, trailer stability assistance stops its control and the driver regains full control of the car.
Actions from trailer stability assistance (TSA) may not occur if the driver tries to counteract self-induced oscillations with forceful steering wheel movements, since trailer stability assistance (TSA) cannot decide if it is the driver or the trailer that is causing the self-induced oscillations. Trailer stability assistance (TSA) can act in the speed range 60-160 km/h.
When trailer stability assistance (TSA) is working the DSTC-symbol flashes in the combination instrument.

Brake function requested by other systems
In the Mark 25E1 brake system, other vehicle control systems can send a request for the brake system to perform certain brake functions.
Forward Sensing Module (FSM)
The forward sensing module (FSM) regulates a system that uses a forward-aimed radar to detect whether there are any objects within a predefined area in front of the vehicle. If an object is registered, a request is sent to the brake control module (BCM) for automatic braking.
The system comprises two subfunctions: adaptive cruise control (ACC) and collision warning and collision mitigation by braking.
Adaptive cruise control is a function that operates when cruise control is active. It helps the driver check and maintain the distance to the vehicle directly in front. If the radar of the forward sensing module (FSM) detects an object nearing a predefined area at the front of the vehicle, the control module sends a request to the brake control module (BCM) to gently decelerate the vehicle. The function is enabled and disabled via the control for cruise control.
Collision warning and collision mitigation by braking is a function that helps the driver obtain maximum braking effect when there is a risk of collision. If the radar of the forward sensing module (FSM) detects that an object in front of the vehicle is within a predefined area, the control module sends a request to the brake control module (BCM) to increase preparedness. The brake control module (BCM) increases brake pressure as a means of preparing to help the driver brake. If collision is unavoidable, the brake control module (BCM) automatically helps the driver obtain maximum brake effect.
The adaptive cruise control and the collision warning and collision mitigation by braking functions are not triggered if there is a fault in the brake control module (BCM) or if the central electronic module (CEM) indicates that there is a fault in one of these functions via the CAN network.
For a more detailed description of the systems, see Design and Function, Forward Sensing Module (FSM).
Closing velocity module (CVM)
Closing velocity module (CVM) controls the system for safe driving in city traffic using a lidar which during travel at low speeds helps the driver within a predefined area. If an object is registered, a request is sent to the Brake control module (BCM), for automatic braking. The system is included in a function called City Safety.
City Safety is a function that helps the driver to automatically brake the vehicle at high collision risk at speeds below 30 km/h.
The function is intended for stationary vehicles and vehicles moving in the same direction as the own vehicle. Thus, the function does not react to on-coming vehicles.
The function is primarily intended to help drivers who for some reason are distracted and do not have full concentration on traffic in front of the own vehicle. If the driver is considered active since he steers, throttles, or brakes heavily, the City Safety will not brake automatically.
The function works by Closing velocity module (CVM), located behind the rearview mirror, using a laser sensor and registers any traffic in front of the vehicle. In case of major collision risk the Closing velocity module (CVM) sends a request for braking to Brake control module (BCM).
At relative speeds up to 15 km/h the collision can be avoided completely, and at speed between 15-30 km/h collision speed can be reduced significantly. City Safety does not work in all driving situations, traffic, weather and road conditions. For example, rain, fog, or snow reduces the system's performance.
For a more detailed description of the system, see Design and Function, Closing velocity module (CVM).
Park Brake Module (PBM)
The park brake module (PBM) regulates the electrically operated parking brake. If the driver activates the parking brake while driving, a request is sent to the brake control module (BCM) to decelerate the vehicle with the help of the brake function. The brake function remains active as long as the button is depressed, but is disabled at speeds below 5 km/h (3.1 mph) as the electrically operated parking brake function then takes over. The driver can activate or deactivate the parking brake by pressing the button or by pressing the accelerator pedal.
For a more detailed description of the system, see Design and Function, Park Brake Module (PBM).