Part 1

Need a step-by-step guide?

Get an AI-powered repair guide with parts lists, cost estimates, and clear instructions for your 2011 Volvo.

AI Repair Guides





Function

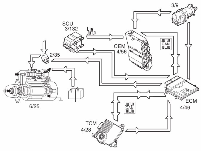
Start




The starter motor (6/25) is supplied with power via the starter motor relay (2/35), the starter motor relay is controlled by the engine control module (ECM) (4/46).

The start process is as follows:
1. The starter button on the Start control module (SCU) is pressed (position III).
2. A high signal (Ubat) from the start control module (SCU) (3/132) reaches the central electronic module (CEM) via LIN communication.
3. The central electronic module (CEM) (4/56) uses the button signal together with the signal from the brake light switch (3/9) and creates a start request that is transmitted to the engine control module (ECM) via CAN communication.
4. Based on the start request and the directly connected signal from the start control module (SCU), the engine control module (ECM) activates the starter motor solenoid by grounding and supplying power to the starter motor relay coil.
5. The relay closes the circuit between the starter motor solenoid and the fuse in the relay/fuse box in the engine compartment, activating the starter motor.
6. The engine control module (ECM) activates the starter motor until the engine starts (the engine speed (rpm) exceeds a certain value)
Auto start
If the starter button is released before the engine is started, the starter motor continues to run. The starter motor runs until the engine is started or until after a certain amount of time, depending on the engine coolant temperature (ECT). Low temperatures permit longer start times.
If the engine does not turn or if the engine speed is extremely low when the start relay is activated, the engine control module (ECM) interrupts start relay activation.
Activation of the starter motor is not permitted or is interrupted if:
- the engine is running (the engine speed (rpm) above a certain value)
- the immobilizer function does not allow a start. For further information also see Design and Function, Immobilizer
- the gear selector is not in position "P" or "N". The engine control module (ECM) receives a signal indicating the position of the gear selector (P/N engage/disengaged) from the transmission control module (TCM) (4/28), partially via the controller area network (CAN) and partially via a directly connected cable between the engine control module (ECM) and transmission control module (TCM). Also see Design and Function, Transmission control module (TCM).
- The brake pedal is not depressed. The signal about active/inactive brakes is received by the engine control module (ECM), partially from the directly connected stop lamp switch, partially from the brake pedal switch position, which is transmitted from the brake control module (BCM) to the engine control module (ECM).

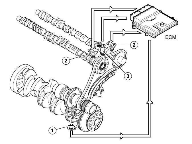
Camshaft control (CVVT)




Only the intake camshaft can be controlled by the Engine control module (ECM) via a reset valve.
The induction camshaft is located in the engine's leading edge (in the travel direction) and the exhaust camshaft in the trailing edge (towards the passenger compartment).
The camshafts are driven by the crankshaft via a gear housing located on the engine's top side.
When each camshaft is adjusted in the factory, its position is aligned with the crankshaft's position. The camshaft's position at alignment against the crankshaft is called the camshaft's 0-position (basic setting).
At camshaft control (CVVT), the camshaft's 0-position is displaced so that the camshaft's angle position is changed. Thus, opening and closing of the exhaust and inlet valves changes relative to the crankshaft.
By controlling the camshaft's angle position, the engine's performance can be increased, idle quality can be improved, and emissions can be reduced.
The engine control module (ECM) detects the position of the camshafts by comparing the signals from the engine speed (rpm) sensor (1) (crankshaft position) and the camshaft position (CMP) sensors (2) (camshaft positions). The engine control module (ECM) then controls the angle of the camshaft by controlling the oil flow to the CVVT unit using the reset valve camshaft (3).
There are diagnostics for this function. See also: Camshaft diagnostics (CVVT), B6304T4 Camshaft Diagnostics (CVVT)

Controlling, reset valve camshaft




1. Oil filter reset valve camshaft.
2. Oil channel (pressure, inlet).
3. Channel connected with CVVT-unit's chamber (triggering).
4. Channel connected with CVVT-unit's chamber (re-triggering).
The camshaft reset valve controls the oil flow to the continuous variable valve timing (CVVT) unit. The engine control module (ECM) uses a pulse width modulation (PWM) signal to control the valve. See also: Design, B6304T4 Design
The continuous variable valve timing (CVVT) unit allows the position of the camshaft to be adjusted relative to the crankshaft.
The camshaft is secured to the CVVT-unit's rotor. The rotor (and thus, the camshaft) can rotate in relation to the timing belt pulley by the oil pressure building up on one or the other side of the rotor's vanes in the CVVT-unit.

Control occurs according to the following during deployment/return of the camshaft.




A: Inlet camshaft
- Oil pressure from the lubrication system (1) of the engine.
- The oil passes the filter for the camshaft reset valve (2) and then on to the reset valve (3).
- The engine control module (ECM) controls the oil flow to one of the CVVT unit chambers (4) depending on whether it is to be deployed/returned by the camshaft.
The reset valve is controlled by the engine control module (ECM) by high frequency, switching for deployment and return. This results in rapid and precise control. The inlet camshaft can be triggered up to approx. 40 crankshaft degrees.

Controlling the generator




The engine control module (ECM) (4/46) regulates the charge voltage of the alternator (GEN) (6/26) (via LIN communication) when requested by the central electronic module (CEM) (4/56) (via CAN communication).
The engine control module (ECM) can change the charge voltage requested by the central electronic module (CEM). to suit certain operating conditions such as engine start, idle speed or high engine load.
The value of requested charge voltage from the engine control module (ECM) and the charge current of the generator can be read off.
The alternator control module (ACM) (6/26) transmits information to the engine control module (ECM) regarding any faults. The diagnostic trouble codes (DTCs) are stored in the engine control module (ECM) in the event of a fault. In the event of certain faults, information about these faults is also transmitted to the central electronic module (CEM).
For additional information on regulating the alternator, see Design and Function, Alternator and Design and Function, central electronic module (CEM).

Oil monitoring




General
The following components are used for oil monitoring:
- oil level-/oil temperature sensor (7/166)
- engine control module (ECM) (4/46)
- driver information module (DIM) (5/1).
The sensor informs the driver via the driver information module (DIM) that the oil needs to be topped up.
Detecting the oil level
The integrated electronics of the sensor calculates the oil level using the measured value for the oil temperature.
For the correct oil level to be calculated, temporary oil level changes in the oil trough must also be included in the calculation, which can occur when driving on hills, around bends or similar for example. The engine control module (ECM) makes these calculations using the oil level sensor signal and a number of other parameters, for example, vehicle speed signal and load signal.

Turbocharger (TC) control system









Boost pressure control
The boost pressure in the inlet manifold is controlled via the wastegate valve, which has a pressure box (1) that is affected by the pressure from the turbocharger (2).
The Engine Control Module (ECM) (8) receives information about the current throttle position via the throttle position sensor for the throttle unit (3), engine load, knocking, etc. This affects the boost pressure that is permitted. The boost pressure is measured by the boost pressure sensor (9).
The control module controls the boost pressure using the turbocharger control valve (4), which controls the pressure to the wastegate valve so that the control is adapted to the desired pressure.
See also Design, B6304T4 Design
When the pressure rises, the wastegate valve's pressure box is affected. When the boost pressure has increased to the maximum permissible value, the wastegate valve opens, and some of the exhaust gases pass the turbocharger's turbine rotor, limiting the boost pressure.
Turbocharger (TC) control is governed continually by the engine control module (ECM).
When a higher boost pressure is permitted, the control module opens the turbocharger (TC) control valve further. Some of the boost pressure which affects the wastegate valve's pressure box is released back into the intake manifold. This lowers the control pressure, the wastegate valve opens later and the boost pressure increases.
Because the control module calculates the boost pressure using the signal from the boost pressure sensor and the temperature sensor, there is automatic compensation of boost pressure control when driving at altitude and at different temperatures. As a result engine power will not be noticeably affected by the air density or temperature.
The engine control module (ECM) can diagnose the turbocharger (TC) control function.
Relief valve
In case of overpressure in the intake manifold (turbo pressure) and when the accelerator is let up quickly, an increasing pressure is generated which may cause noise (pulsations). The relief valve's (7) function is to lead back this pressure to the turbocharger's inlet side to limit the sound.
Usually, a mechanical relief valve (dump valve) is used, built up around a diaphragm (directly affected by pressure differences) and a piston to handle control of the overpressure, but this developed variant is electrically controlled by Engine control module (ECM).
Since the pressure that is controlled away already is measured by the mass air flow sensor (6), the pressure cannot be released to the atmosphere, instead it is returned again between the mass air flow sensor and turbocharger.

Controlling the cruise control (does not apply to adaptive cruise control)





The following components are used when controlling the cruise control:
- engine control module (ECM) (4/46)
- the steering wheel module (SWM) (3/130) (cruise control buttons), communicates with the central electronic module (CEM) (4/56) via LIN communication.
- the brake control module (BCM) (4/16) (brake pedal status, speed signal)
- driver information module (DIM) (5/1) (cruise control light)
- transmission control module (TCM) (4/28) (cruise control active/not active, gear selector in "P"- or "N"- position)
- electronic throttle unit (6/120)
- stop lamp switch (3/9)
To activate cruise control the function must be switched on using the "CRUISE" button. A light is activated in the driver information module (DIM). Cruise control is then in the so-called standby mode.
The driver activates the function by pressing the SET+ or SET- button. A message is then sent via LIN communication to the central electronic module (CEM), which sends the message on to the engine control module (ECM) via the CAN network.
The engine control module (ECM) controls the throttle angle so that a constant speed is maintained using the vehicle speed signal from the Brake Control Module (BCM). The transmission control module (TCM) also receives a message indicating that cruise control is active via the Controller area network (CAN), so that the transmission follows certain shifting patterns when the cruise control is active.
If the accelerator pedal (AP) is depressed the vehicle speed increases as normal and then resumes the stored value when the driver releases the accelerator pedal (AP) again.
The engine control module (ECM) continually stores the speed selected with the steering wheel buttons. The stored speed is displayed in the driver information module (DIM).
If the cruise control is switched off, for example, when the driver depresses the brake pedal, the system returns to standby mode. The stored speed is then displayed in the driver information module (DIM) in brackets. The stored speed is resumed by pressing the "RESUME" button. The brackets around the selected speed disappear from the driver information module (DIM).
The cruise control cannot be activated if speed is below 30 km/h.

The cruise control returns to standby mode if:
- the driver depresses the brake pedal
- the driver presses the "CRUISE" button on the steering wheel
- the driver presses the "0" button on the steering wheel
- the gear selector is in position "P" or "N
- if the speed deviates too much from the set value, for example, by the accelerator pedal (AP) being depressed for a longer time.
- certain diagnostic trouble codes (DTCs), which block continued activation, are stored. (For further information, see the diagnostic trouble code (DTC) information).

Controlling the adaptive cruise control
See Design and Function, Forward Sensing Module (FSM).

City Safety (only XC60)
City Safety is a function that aids the driver, in the event of a high collision risk at speeds below 30 km/h, by preventing or minimizing the effects of collisions by reducing the speed. The Engine control module (ECM) can, on request, perform torque limiting.
For a further information about the function, see Design and Function, Closing velocity module (CVM).

Engine Drag Control (EDC) (only XC60)
Engine Drag Control (EDC) is a function that is part of the DSTC function. The function ensures that the vehicle speed is not greater than the speed of the driven wheels. i.e. if the vehicle loses traction on the surface. The Engine control module (ECM) can increase the wheel torque on request so that the vehicle regains traction.
For a further information about the function, see Design and Function, Brake control module (BCM).

Fuel trim





Overview
Fuel trim reduces exhaust emissions. Fuel trim reduces nitrous oxides (NOx), carbon monoxide (CO) and hydrocarbon (HC) emissions.
Theoretically, if the correct amount of oxygen is added during combustion, fuel can be converted to water (H2O) and carbon dioxide (CO2). Emissions would then be completely safe.
In practice considerable amounts of hydro-carbons (HC) and varying amounts of carbon monoxide (CO) and carbon dioxide (CO2) remain.




Due to the high temperature and pressure, nitrous oxides such as NO and NO2 are also formed. The common designation for these gases is nitrous oxides NOx.




By speeding up the reaction between the remaining reactive components using a catalytic converter, these can be converted to water (H2O), carbon dioxide (CO2) and nitrogen (N2).
However this can only happen if the balance of hydro-carbons (HC), carbon monoxide (CO), oxygen (O2) and nitrous oxides (NOx) is exactly right in the exhaust. This happens when the fuel air mixture before combustion is 14.7 kg of air per kg of fuel. The Lambda value is then said to be one, (lambda=1).




A base program in the engine control module (ECM) calculates the injection period based on data about load, i.e. the measured air mass and engine speed (rpm). The calculated injection time (from the base program) is then modified by a circuit (short-term fuel trim). The signal from the heated oxygen sensor (HO2S) is used to finely adjust the injection period so that lambda=1 is reached. The short-term fuel trim is a circuit that finely adjusts the injection period so that the fuel/air mixture is optimized (lambda=1). The control module also used the signals from the front and rear heated oxygen sensors (HO2S) to correct the front heated oxygen sensor (HO2S) (offset adjustment) and thereby the injection period. This gives a higher degree of accuracy during fuel trim. Fuel trim is a rapid process which may take place several times a second. Adjustment of the injection period calculated in the base program is limited.

The short-term fuel trim can be read off.