Part 1

Need a step-by-step guide?

Get an AI-powered repair guide with parts lists, cost estimates, and clear instructions for your 2002 Volvo.

AI Repair Guides





Function

Immobilizer
See Design and Function, Immobilizer.

Camshaft control (CVVT)




When the camshaft is set at the factory, it is aligned with the position of the crankshaft. The position of the camshaft in relation to the crankshaft is designated the camshaft 0 position. During camshaft control (CVVT) the camshaft 0 position is offset. The value of the 0 position offset is called the cam timing. The cam timing is 0° if the camshaft is not being controlled.
By controlling the cam timing (the camshaft is deployed from its 0 position) the performance of the engine is increased, the idle speed quality is improved and the emissions are reduced.
In order to detect the cam timing, the engine control module (ECM) uses the signals from the engine speed (RPM) sensor (the position of the crankshaft) and from the camshaft position (CMP) sensor (the position of the camshaft). By comparing these two signals, the control module is able to determine the cam timing (the number of degrees the camshaft is from its 0 position).
There are diagnostic for this function. See also Camshaft diagnostics (CVVT) Camshaft Diagnostics (CVVT).

Camshaft cam timing




The camshaft (A) is divided into four flanks per revolution of the camshaft (flanks 1-4). The angle between flanks 1-2 = 103°, flanks 2-3 = 90°, flanks 3-4 = 90° and flanks 4-1 = 77°. The angle between the flanks is different, allowing the control module to determine which flank it is detecting and therefore determine which combustion cycle the cylinders are in,
The crankshaft has four reference positions, one for each camshaft flank. The camshaft turns at half the speed of the crankshaft. This means that two reference positions are detected for each turn of the crankshaft. Therefore two engine revolutions are required to detect all flanks on the camshaft. For example (may vary between different engine variants): flank 1 at 0°, flank 2 at 206°, flank 3 at 386° and flank 4 at 576° (flanks 3 and 4 are detected during the second engine revolution).
The reference positions of the crankshaft coincide exactly with each camshaft flank if the camshaft cam timing is 0°. If the cam timing deviates from 0°, i.e. the flanks deviate from the reference positions of the crankshaft, the control module calculates the number of crankshaft degrees by which the flank is deviating.
The control module detects the reference positions for the camshaft flanks using the signal from the engine speed (RPM) sensor.
Example:
If camshaft flank 1 is detected at 10° from the crankshaft reference position for flank 1 (0° +10°), the cam timing is 10°. If the cam timing is the same (10°), flank 2 is detected at 216° (206° + 10°), flank 3 at 396° (386° + 10°), and flank 4 at 586° (576° + 10°). The cam timing can be positive (+) or negative (-) depending on whether the flank is detected before or after the different reference positions for the crankshaft.
The engine control module (ECM) controls the camshaft reset valve smoothly in order to regulate the camshaft cam timing. The valve controls the flow of engine oil to the continuous variable valve timing (CVVT) unit which is affected by the oil pressure that builds up.
Also see Design, B5254T2 Design.

Control





Control takes place as follows when deploying the camshaft:
1. Oil is forced from the engine lubricating system to the intake port on the reset valve
2. The engine control module (ECM) grounds the valve, the position of the piston in the valve changes and the oil is guided to the continuous variable valve timing (CVVT) unit chamber (A1) via the duct (A2) in the camshaft
3. The continuous variable valve timing (CVVT) unit hub is pressed backwards by the oil pressure. The continuous variable valve timing (CVVT) unit then rotates the hub and the carriers are joined by twisted splines
4. The oil flows to the engine oil pan via the outer ducts on the hub and the reset valve's return hose.

Control takes place as follows when returning the camshaft:
1. Oil is forced from the engine lubricating system to the intake port on the reset valve
2. The engine control module (ECM) breaks the ground connection for the valve. The piston in the valve is then pressed back by a spring. The oil flows to the continuous variable valve timing (CVVT) unit chamber (B1) via a duct (B2) in the camshaft
3. The hub of the continuous variable valve timing (CVVT) unit is forced forward by the oil pressure that is created. The continuous variable valve timing (CVVT) unit will rotate back to the non-deployed position
4. The oil flows to the engine oil pan via the center duct on the hub and the reset valve's return duct.
The above takes place very quickly. The engine control module (ECM) controls the deployment and return of the reset valve continually at high frequency. This results in rapid and exact control. The extent of camshaft control (the change of cam timing) varies depending on the engine variant and the model year.

"Wide Range" concept




Ignition timing
The combustion of the fuel film on the cylinder walls is improved by retarding the ignition.
Retarded ignition reduces the efficiency of the engine and the heat energy which is generated is released with the exhaust gases. This is used to heat the three-way catalytic converters (TWC).
Exhaust camshaft (turbocharged engines)
By opening the exhaust valve late, combustion takes place over a relatively long period. The film of fuel on the cylinder walls combusts, reducing the exhaust emissions.
Intake camshaft
By opening/closing the intake valve late:
- so that there is little or no overlap, a predetermined pressure difference is maintained between the intake manifold and the combustion chamber/cylinder. The lower pressure in the cylinder ensures that all the injected fuel reaches the cylinder. This allows the Engine Control Module (ECM) to calculate and control the fuel quantity required in the combustion phase in advance
- maintains a high and stable pressure in the intake manifold (due to the upwards movement of the piston). Stable high pressure means that the vaporization of the fuel which has condensed on the walls of the intake manifold can be predicted.
Double continuous variable valve timing (CVVT)
CVVT on both the intake camshaft and the exhaust camshaft means that the valve overlap can be changed to a greater degree than on engines where only one of the camshafts is controlled. Valve overlap is the extent to which the intake and exhaust valves (on the same cylinder) are open at the same time.
The advantages of continuous variable valve timing (CVVT) are used in different operating conditions:
- during cold starting and during the warm-up phaseswhen the intake camshaft and exhaust camshaft are set late. This reduces the emissions
- during idle and when the engine is at operating temperaturewhen the exhaust camshaft is set to early and the intake camshaft is set to late. This results in small valve overlap, reducing exhaust gas recirculation (EGR) and ensuring stable idling
- at part loadwhen both the exhaust and intake camshaft are set to relatively late, with greater valve overlap. Greater valve overlap results in internal exhaust gas recirculation (EGR) which reduces the release of nitrous oxide. This also limits the incoming fuel/air mixture to the cylinder. As a result, the throttle does not need to reduce the supply of air, thereby reducing "pump losses" and lowering the fuel consumption. At higher engine speeds (RPM), the camshafts are set for a smaller valve overlap. The exhaust camshaft is set earlier, the intake camshaft later. This provides an optimum fuel/air mixture to the cylinder. Reduces internal exhaust gas recirculation (EGR).

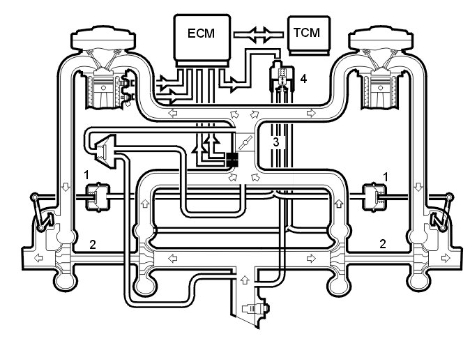
Turbocharger (TC) control system





Hint: The above illustration is for a 6 cylinder engine. However the principle is the same for 5 cylinder engines.

The boost pressure in the intake manifold is controlled by the boost pressure control (BPC) valves, whose pressure regulators (1) are affected by the pressure from the turbocharger (TC) (2).
The Engine Control Module (ECM) receives information about the actual throttle position via the throttle position sensor (TP) for the throttle unit (3), engine load, knocking etc. This affects the boost pressure that is permitted. The boost pressure is measured by the boost pressure sensor.
The control module controls the control pressure using the turbocharger (TC) control valve (4) (also see Design, B5254T2 Design ), which controls the pressure to the boost pressure control (BPC) valves so that the control is adapted to the required pressure.
The pressure regulators in the boost pressure control (BPC) valves are affected when the pressure rises. When the boost pressure has increased to the maximum permissible value, the boost pressure control (BPC) valves open. Some of the exhaust gases pass the turbine in the turbocharger (TC), limiting the boost pressure.
Turbocharger (TC) control is governed continually by the engine control module (ECM).
When a higher boost pressure is permitted, the control module opens the turbocharger (TC) control valve further. Some of the boost pressure which affects the pressure regulators for the boost pressure control (BPC) valves is released back into the turbocharger (TC) intake. This lowers the control pressure, the boost pressure control (BPC) valves open later and the boost pressure increases.
Because the control module calculates the boost pressure using the signal from the boost pressure sensor and the intake temperature sensor, there is automatic compensation of boost pressure control when driving at altitude and at different temperatures. As a result engine power will not be noticeably affected by the air density or temperature.
The engine control module (ECM) can diagnose the turbocharger (TC) control function.

Throttle control




To ensure that the correct throttle angle is reached, the engine control module (ECM) controls the throttle shutter in the throttle unit (6/120), mainly using the signal from:
- accelerator pedal (AP) position sensor (7/51)
- clutch pedal sensor (7/123)
- stop lamp switch (3/9)
- the throttle position (TP) sensor on the electronic throttle unit (6/120)
- brake control module (BCM) (4/16), signal for the brake pedal sensor.
Additional signals and parameters are used to ensure optimum throttle control. For example there is compensation for the load from the air conditioning (A/C) compressor, load from the transmission depending on the gear selected (automatic), engine temperature etc. In cars with Four-C (Continuously Controlled Chassis Concept), the throttle characteristic changes depending on the driving mode selected.
The position of the throttle is measured by two potentiometers, in the throttle position (TP) sensor, which are on the throttle unit. These are connected, so that potentiometer 1 produces a higher voltage as the throttle angle increases, while potentiometer 2 does the opposite.
In a combustion engine, the difference between the minimum and maximum airflow is considerable. The smaller air flows need more thorough regulation, so the potentiometer signal from potentiometer 1 is amplified approximately 4 times in the engine control module (ECM) before it reaches the Analog/Digital converter in the engine control module (ECM). This means that there are three, two real and one fictitious, input signals available to the engine control module (ECM). These signals are used to determine the position of the throttle and to deploy the damper motor to the correct position. In general the amplified signal is primarily used for small throttle angles (small air flows), which are desirable when a high degree of accuracy is required, for idle air trim for example.
Because the signal is amplified, it reaches its maximum value as early as approximately a quarter of maximum deployment.
The engine control module (ECM) first uses the signal from potentiometer 1 to measure the throttle opening. The signal from potentiometer 2 is mainly used to check that potentiometer 1 is functioning correctly. The engine control module (ECM) then uses the signal to calculate a throttle angle (actual value). This is the actual throttle angle. The value for the actual throttle angle is used by those functions in the engine control module (ECM) which depend on this information so that the throttle can be correctly regulated.
There is an adaptation (learning) in the engine control module (ECM) so that the control module can calculate how the damper motor needs to be controlled. See "Adaptation of the throttle unit" below. This adaptation is carried out during manufacture of the car, when the engine control module (ECM) deploys the throttle disc to the different positions and reads off and registers the actual values from the potentiometers.
The throttle angle is regulated so that the actual angle (actual value) is the same as the angle calculated by the engine control module (ECM) (desired value). The engine control module (ECM) also uses the values that were stored during adaptation of the throttle angle, and the actual signals from the potentiometers.
The damper motor is controlled by a power stage integrated in the engine control module (ECM) using a pulse width modulation (PWM) signal. The torsion from the opening and return springs in the throttle unit is also used. If there is a fault in the engine control module (ECM) so that the throttle unit cannot be operated or supplied with power, the springs in the throttle unit will turn the throttle disc to the limp home position (return position). This return position gives a throttle angle large enough to allow the car to be driven to a workshop, although with considerably reduced driveablity.