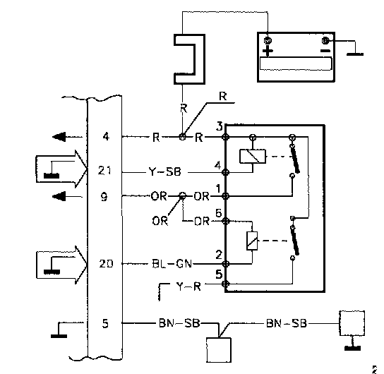
MFI #9 Main Relay Power Supply Absent

Need a step-by-step guide?

Get an AI-powered repair guide with parts lists, cost estimates, and clear instructions for your 1991 Volvo.

AI Repair Guides


TJ. MFI#9

MFI #9 Main relay power supply absent

Conditions for fault messages:

Fault message is logged if voltage is under 1 V.

Causes of fault:

Break in the [1][2]system relay.




Break in the wiring between MFI#21 and [1][2]system relay.

Fault symptoms:

The engine will not start.

If the fault is intermittent the engine will stop or run rough.

TJ1

Volvo ST, Test Box




-Disconnect the ST in accordance with QA2. Connecting The Volvo Scan Tool (ST)

-Connect the test box to MFI and check GND points in accordance with P1-P2.

-Continue with Checking the power supply MFI#21 TJ2.

TJ2

Checking The Power Supply MFI#21




-Connect the control module to the test box.

-Re-install system fuse.

-Ignition off.

Connect a voltmeter between MFI#21 and MFI#5.

The voltmeter should read battery voltage.

If this value is OK:

-Check the control of MFI #21 TJ3.

If the reading is incorrect:

-Test [1][2]system relay MFI#21 TJ6.

TJ3

Checking The Control Of MFI#21




-Ignition on.

The voltmeter should read approx. 0.8 V.

If this value Is OK:

-Check MFI#9 TJ4.

If the reading is incorrect:

-Try using a new control module.

TJ4

Checking MFI#9




-Ignition on.

Connect a voltmeter between MFI#g and MFI#5.

The voltmeter should read battery voltage.

If this value is OK:

Intermittent fault.

-Check the connections to MFI#21 and MFI#5 for loose contacts.

If the reading Is incorrect:

-Test the [1][2]system relay MFI#9 SG5.

TJ5

Testing The [1][2]System Relay MFI#9

-Try using a new [1][2]system relay.




Connect a voltmeter between MFI#9 and MFI#5.

The voltmeter should read battery voltage.

If this value is OK:

-The [1][2]system relay was broken.

If the value Is still incorrect:

-Check the wiring between MFI#9 and the [1][2]system relay for breaks in accordance with NA2. Checking the Wiring

-Install the old relay.

TJ6

Test [1][2]System Relay MFI#21

-Try using a new [1][2]system relay.




-Ignition off.

Connect a voltmeter between MFI#21 and MFI#5.

The voltmeter should read battery voltage.

If this value is OK:

-The [1][2]system relay was broken.

If the value is still incorrect:

-Check the wiring between MFI#21 and the fuse via the [1][2]system relay for breaks in accordance with NA2. Checking the Wiring

-Install the old relay.