Ignition System

Need a step-by-step guide?

Get an AI-powered repair guide with parts lists, cost estimates, and clear instructions for your 1991 Volvo.

AI Repair Guides






LEGEND
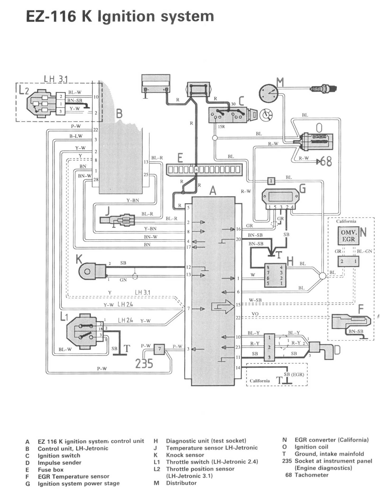
A EZ 116 K ignition system control unit
B Control unit, LH-Jetronic
C Ignition switch
D Impulse sender
E Fuse box
F EGR Temperature sensor
G Ignition system power stage
H Diagnostic unit (test socket)
J Temperature sensor LH-Jetronic
K Knock sensor
L1 Throttle switch (LH-Jetronic 2.4)
L2 Throttle position sensor (LH-Jetronic 3.1)
M Distributor
N EGR converter (California)
O Ignition coil
T Ground, intake manifold

235 Socket at instrument panel (Engine diagnostics)
68 Tachometer