Powertrain Management: Description and Operation

Need a step-by-step guide?

Get an AI-powered repair guide with parts lists, cost estimates, and clear instructions for your 1998 Suzuki.

AI Repair Guides

GENERAL DESCRIPTION
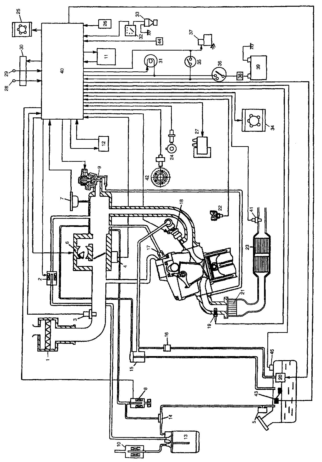
The engine and emission control system is divided into 4 major sub-systems: air intake system, fuel delivery system, electronic control system and emission control system.
Air intake system includes air cleaner, throttle body, IAC valve and intake manifold.
Fuel delivery system includes fuel pump, delivery pipe, fuel pressure regulator, etc.. Electronic control system includes ECM, various sensors and controlled devices.
Emission control system includes EGR, EVAP and PCV system.





1. Air Cleaner
2. EVAP canister purge valve
3. Intake air temperature sensor
4. Throttle position sensor
5. Fuel vapor separator
6. Idle air control valve
7. Manifold absolute pressure sensor
8. Tank pressure control solenoid vacuum valve
9. EGR valve
10. EVAP canister air valve
11. Transmission control module (A/T)
12. A/C amplifier (if equipped)
13. EVAP canister
14. Tank pressure control valve
15. Fuel pressure regulator
16. Fuel filter
17. PCV valve
18. Fuel injector
19. Heated oxygen sensor-1
20. Fuel pump
21. Warm-up three way catalytic converter
22. Engine coolant temperature sensor
23. Three way catalytic converter
24. Camshaft position sensor
25. Condenser fan
26. Electric load (heater blower, small light. rear defogger)
27. Ignition coil assembly (including igniter)
28. Diagnosis switch terminal
29. Test switch terminal
30. Diagnosis connector-1 (Monitor connector)
31. Malfunction indicator lamp ("CHECK ENGINE" light)
32. Speedometer
33. Vehicle speed sensor
34. Radiator fan
35. Clutch pedal position switch (M/T) or transmission range switch (park/neutral switch) (A/T)
36. Ignition switch
37. Starter magnetic switch
38. Main fuse
39. Battery
40. Engine control module
41. Heated oxygen sensor-2
42. Crankshaft position sensor
43. Fuel level sensor (gauge)
44. Power steering pressure switch
45. Fuel tank pressure sensor