Main Relay (Computer/Fuel System): Testing and Inspection

Need a step-by-step guide?

Get an AI-powered repair guide with parts lists, cost estimates, and clear instructions for your 2010 Subaru.

AI Repair Guides
Main Relay

INSPECTION

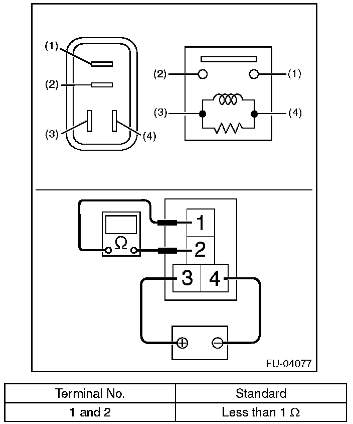
1. Measure the resistance between main relay terminals.






2. Connect terminal No. 3 to battery positive terminal and terminal No. 4 to the battery ground terminal, and measure the resistance between the main relay terminals.