Part 2

Need a step-by-step guide?

Get an AI-powered repair guide with parts lists, cost estimates, and clear instructions for your 1998 Subaru.

AI Repair Guides
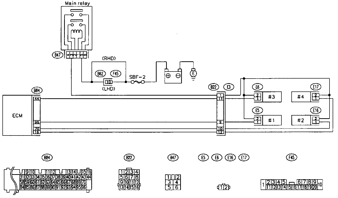
IGNITION CONTROL SYSTEM

1 Of 20:




2 Of 20:




3 Of 20:




4 Of 20:





5 Of 20:




6 Of 20:




7 Of 20:




8 Of 20:





9 Of 20:




10 Of 20:




11 Of 20:




12 Of 20:





13 Of 20:




14 Of 20:




15 Of 20:




16 Of 20:





17 Of 20:




18 Of 20:




19 Of 20:




20 Of 20:





CAUTION: After repair or replacement of faulty parts, conduct CLEAR MEMORY and INSPECTION MODES.





WIRING DIAGRAM

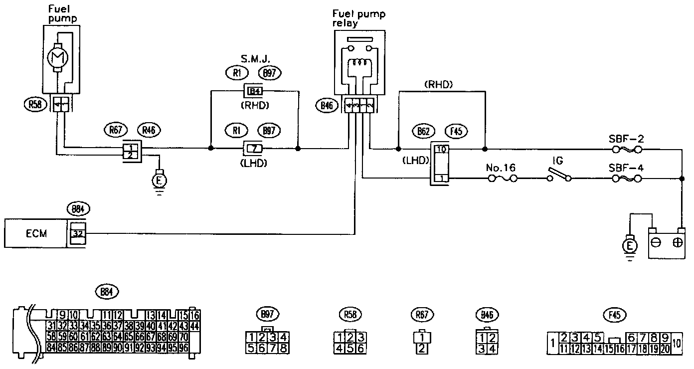
FUEL PUMP CIRCUIT (2200 cc VEHICLES)

1 Of 9:




2 Of 9:




3 Of 9:




4 Of 9:





5 Of 9:




6 Of 9:




7 Of 9:




8 Of 9:





9 Of 9:





CAUTION: After repair or replacement of faulty parts, conduct CLEAR MEMORY and INSPECTION MODES.





WIRING DIAGRAM

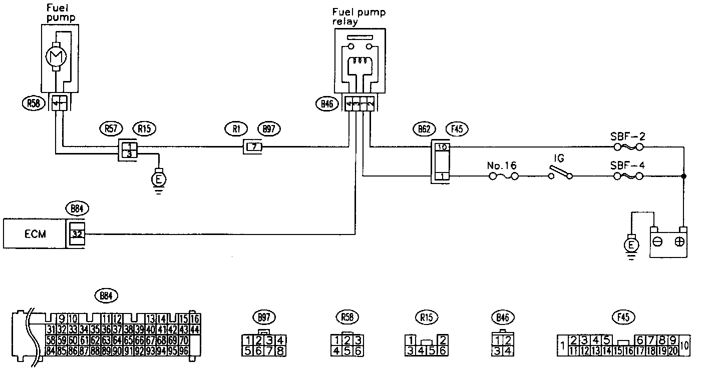
FUEL PUMP CIRCUIT (2500 cc VEHICLES)

1 Of 9:




2 Of 9:




3 Of 9:




4 Of 9:





5 Of 9:




6 Of 9:




7 Of 9:




8 Of 9:





9 Of 9:





CAUTION: After repair or replacement of faulty parts, conduct CLEAR MEMORY and INSPECTION MODES.





WIRING DIAGRAM

FUEL INJECTOR CIRCUIT

CAUTION:
- Check or repair only faulty parts.
- After repair or replacement of faulty parts, conduct CLEAR MEMORY and INSPECTION MODES.

NOTE: Check fuel injector circuit.





WIRING DIAGRAM

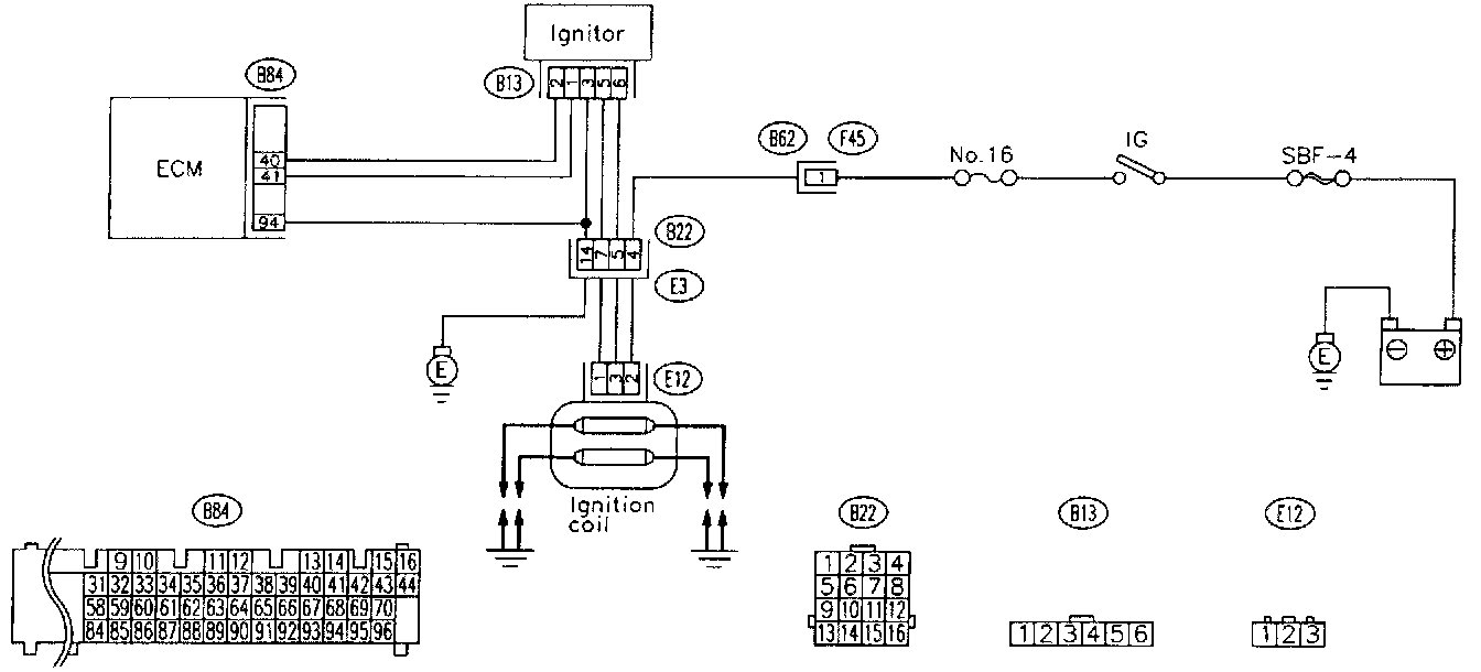
CRANKSHAFT POSITION SENSOR CIRCUIT

CAUTION: After repair or replacement of faulty parts, conduct CLEAR MEMORY and INSPECTION MODES.

NOTE: Check crankshaft position sensor circuit.





WIRING DIAGRAM

CAMSHAFT POSITION SENSOR CIRCUIT

CAUTION: After repair or replacement of faulty parts, conduct CLEAR MEMORY and INSPECTION MODES.

NOTE: Check crankshaft position sensor circuit.





WIRING DIAGRAM