Cruise Control: Testing and Inspection

Need a step-by-step guide?

Get an AI-powered repair guide with parts lists, cost estimates, and clear instructions for your 2002 Saturn.

AI Repair Guides

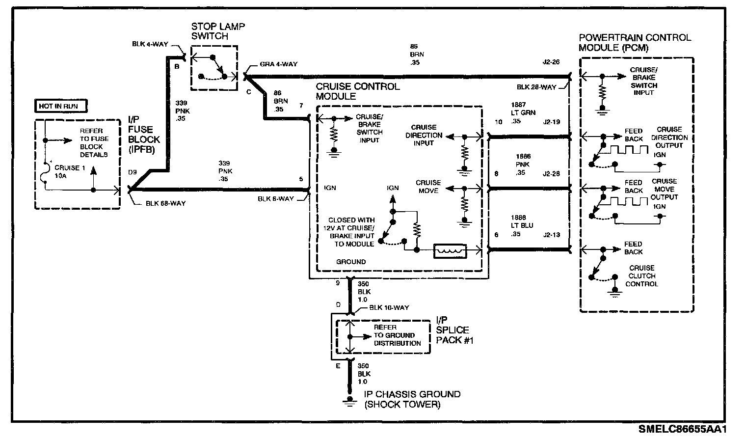
Schematic:




CIRCUIT DESCRIPTION
Cruise control will not be enabled unless the PCM detects a correct voltage level at the cruise control switch signal input. The Scan tool can be used to determine if this voltage is correct by verifying CRUISE SWITCH, CRUISE SET/COAST and CRUISE RES/ACCEL parameters read correctly when the switches are cycled with cruise switch On. The PCM also won't allow cruise control if any cruise control DTCs are active. Certain DTCs may set if the ignition voltage or ground to the cruise control module becomes interrupted. If the cruise control system circuits are intact, there still are specific vehicle operating parameters that must be met before the PCM will engage the cruise control clutch.

DIAGNOSTIC AIDS
If the cruise control module ground circuit opens, DTC P1581, P1583 and P1587 will set when cruise clutch is commanded Off.

If the cruise control module ignition voltage circuit opens, DTC P1587 will set when cruise clutch is commanded Off.

The cruise control module uses the ignition voltage from the cruise/brake input to control the cruise control clutch high side driver. If this voltage is not present, ignition voltage to the cruise clutch will be lost.

On automatic transaxles, the PCM must detect a cruise/brake switch input transition (depressing the brake pedal) before it will allow cruise to operate. A rolling restart with no brake pedal input could result in an inoperative cruise control system.

TEST DESCRIPTION

Diagnostic Chart Part 1:




Diagnostic Chart Part 2:




1. Check for any cruise control, cruise/brake, transaxle range switch, PCM internal fault, output speed sensor or TP sensor DTCs. Diagnose those first as they are probably the cause of an inoperative cruise control system.
2. Verify power and ground circuit integrity at the cruise control module.
3. Verify that the PCM can recognize the CRUISE SWITCH On/Off, CRUISE SET/COAST and CRUISE RES/ACCEL switch transitions by cycling switches and monitoring the parameters on Scan tool.

NOTE: The cruise switch must be On to read SET/COAST or RES/ACCEL switch inputs.

4. Verify the PCM can recognize the cruise/brake input by depressing the brake pedal. This can be read as BRAKE SWITCH on Scan tool.
5. Verify ignition voltage is present at the cruise control module on circuit 86 (cruise/brake input) when brake pedal is released.