PCM - Revised Electrical Diagrams

Need a step-by-step guide?

Get an AI-powered repair guide with parts lists, cost estimates, and clear instructions for your 1996 Saturn.

AI Repair Guides
BULLETIN NO.: 95-T-44

ISSUE DATE: October, 1995

GROUP/SEQ. NO.: Electrical-12

CORPORATION NO.: 586507

SUBJECT:
Service Manual Update for Powertrain Control Module Diagnostic Information

MODELS AFFECTED:
1996 Saturns

PURPOSE:

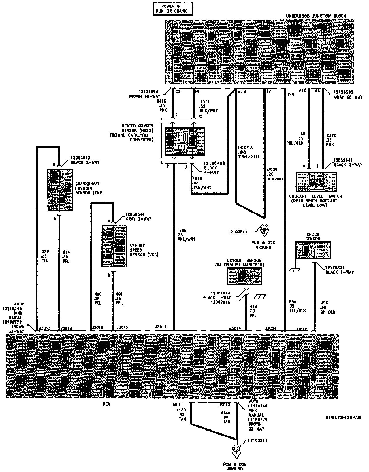
The first edition of the "1996 Electrical Service Manual" was published with some omissions in the electrical schematics of the "Powertrain Control Module (PCM)" section. This bulletin provides complete electrical schematics for the 1996 PCM. This information will be included in the second edition of the "1996 Electrical Service Manual" which is expected to be printed in late 1995. Additional diagnostic information for the PCM can be found in the "1996 Powertrain Controls Service Manual."





























POWERTRAIN CONTROL MODULE (PCM)