A/T - Diagnosing Converter Lock-Up Problems: Overview

Need a step-by-step guide?

Get an AI-powered repair guide with parts lists, cost estimates, and clear instructions for your 1985 Pontiac.

AI Repair Guides
TRANSMISSION: All GM Lock-Up

BULLETIN: # 046

SUBJECT: Lock-Up

APPLICATION: GM

DATE: April 1991

LOCK-UP PROBLEMS




This bulletin addresses the problems of no lock-up and lock-up does not release. The information was covered in the 1990 seminar handout but is being reprinted because of updates to the material. Those technicians who attended the seminar will find that these updates make the program faster and easier to follow.

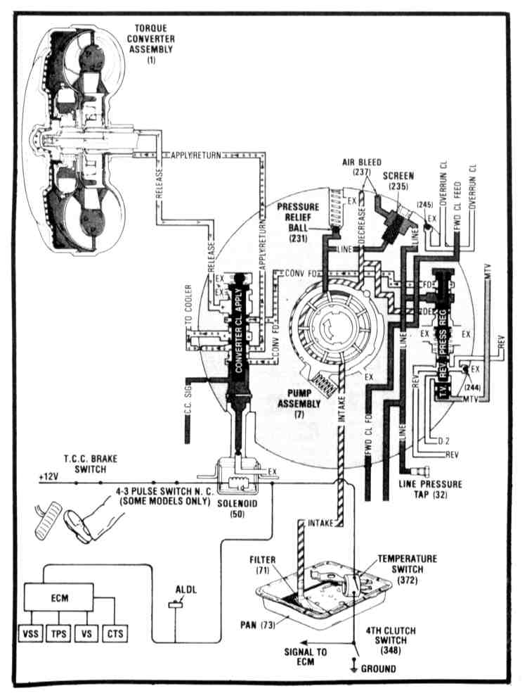
The lock-up charts were designed primarily for General Motors computer-controlled vehicles. Once a technician becomes familiar with them, he can diagnose any lock-up in similar fashion.

To diagnose a no lock-up condition, use the chart titled "No Lock-up". Start at the top center where it says, "Start here". if a technician does not know how to perform a particular test, the chart will refer him to the page containing detailed test information. The results of the test will indicate OK or NG, which will then lead the technician to the next test to be performed.

If a technician does not guess, and does not skip any steps then these charts will lead him to the malfunction in the most efficient manner.

BULLETIN RECAP

^ Start at the top center of the chart

^ Perform the test to indicate OK or NG

^ If a test is not understood then refer to the page indicated in the test box.

^ DO NOT SKIP any tests.

^ DO NOT GUESS




No Lock-Up Chart - 1




No TCC Release Chart - 2


FOR ADDITIONAL INFORMATION

1990 Seminar Handout Lock-Up Section