Power Module Control

Need a step-by-step guide?

Get an AI-powered repair guide with parts lists, cost estimates, and clear instructions for your 1988 Oldsmobile.

AI Repair Guides

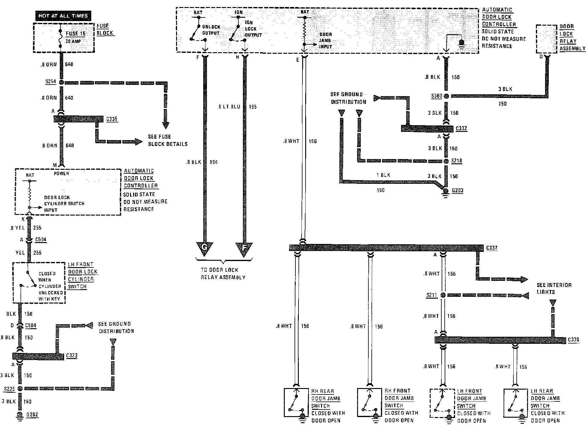
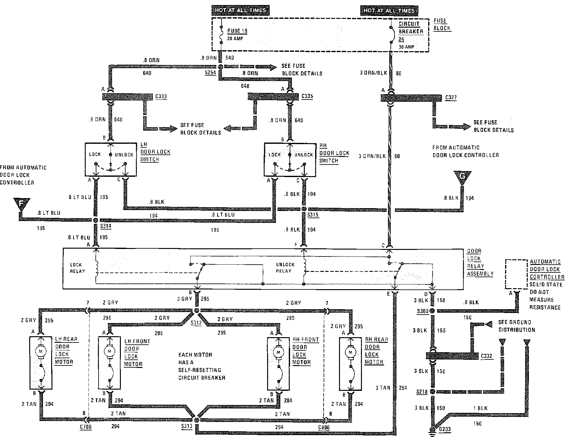
Power Door Locks Wiring Circuit (W/Automatic Door Locks):



Power Door Locks Wiring Circuit (W/Automatic Door Locks):



Power Door Locks Wiring Circuit (W/Automatic Door Locks):