Air Injection: Testing and Inspection

Need a step-by-step guide?

Get an AI-powered repair guide with parts lists, cost estimates, and clear instructions for your 1985 Oldsmobile.

AI Repair Guides

- Chart C-6B Air Management Check.:




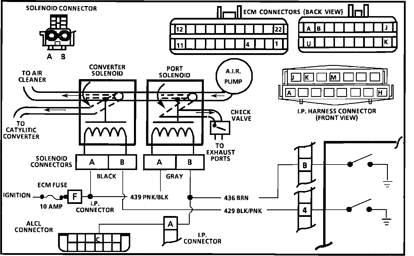
- Wiring Diagram for Chart C-6B Air Management Check.:





CHART C-6B AIR MANAGEMENT CHECK (PEDES)

CIRCUIT DESCRIPTION
Air Management is controlled by an Air Control and Air Switching Valve, each with an ECM controlled solenoid. When the solenoid is grounded by the ECM manifold vacuum will activate the valve and allow air to be directed as follows:
Neither solenoid grounded by the ECM - Air pump air diverted.
Port solenoid grounded by the ECM - Air pump air to exhaust ports.
Converter solenoid grounded by the ECM - Air pump air to converter.


CHART DESCRIPTION
1. This is a system functional check. Air is directed to the exhaust ports during open loop. All engines start in open loop, even on a warm engine. Since the air to the exhaust ports time is very short, on some engines, prepare to observe port air prior to engine start up. On some engines, this can be done by squeezing a hose. On others, steel pipes have to be disconnected.
2. This should normally set a Code 23. When any code is set, the ECM opens CKT. 436 to the Air Control (port) Valve and allows air to divert. This checks for ECM response to a fault. A grounded CKT. 436 to the ECM would prevent divert action.
3. This checks for a grounded CKT. 429 to the ECM. Test light "OFF" is normal and would indicate the circuit is not grounded.
4. Checks for an open in the solenoid control circuits. Grounding the test terminal should ground both solenoid circuits. Normally, the test light should be "ON" which indicates the problem is not in the ECM or wiring but at the solenoid connections or valve itself.
5. Checks for a grounded switching (converter) valve CKT. 429.
Test light "OFF" would indicate the circuit is normal and fault is in the valve.