Test Notes

Need a step-by-step guide?

Get an AI-powered repair guide with parts lists, cost estimates, and clear instructions for your 1996 Lincoln.

AI Repair Guides
You should enter this Pinpoint Test only when directed here.

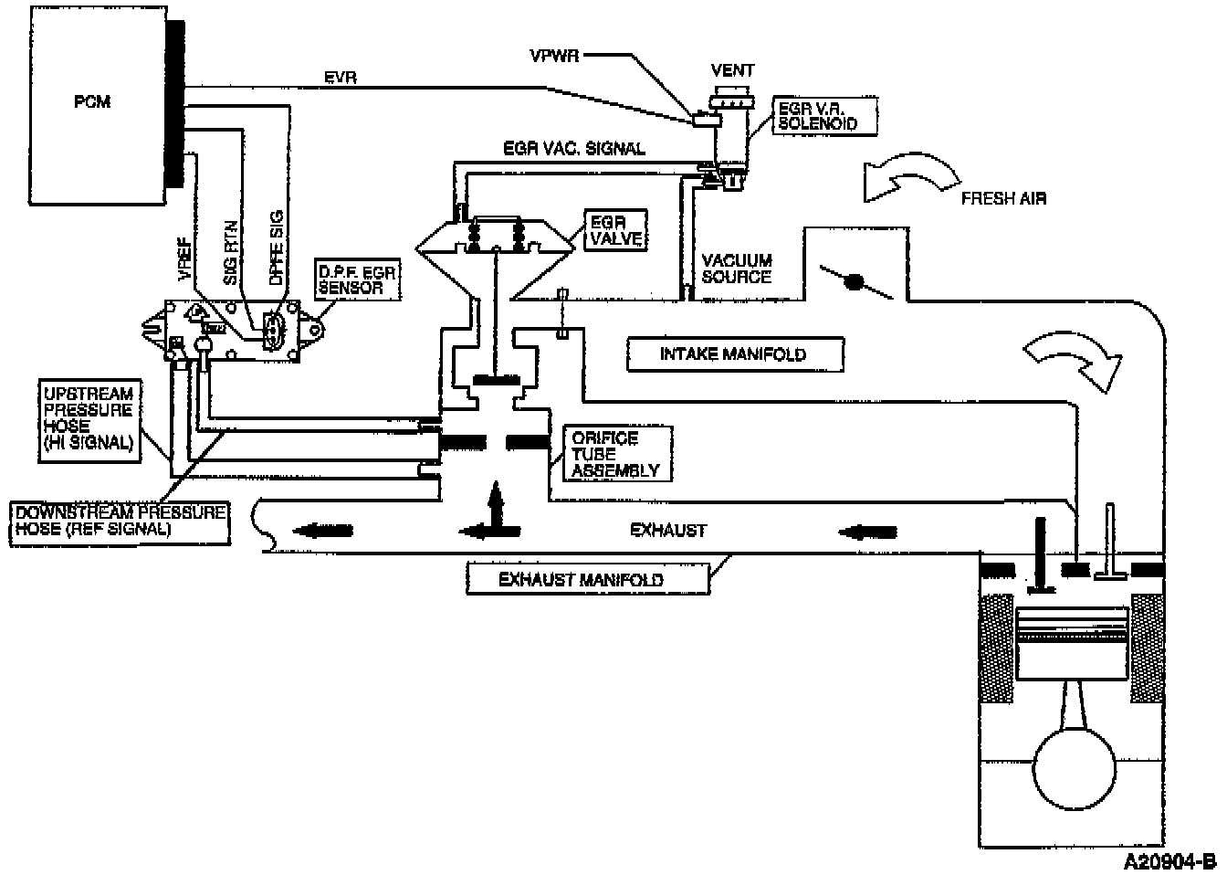
This Pinpoint Test is intended to diagnose the following:
- Differential Pressure Feedback EGR (DPF EGR) Sensor
- Exhaust Gas Recirculation (EGR) Valve
- EGR Vacuum Regulator (EGR V.R.) Solenoid
- Orifice Tube Assembly
- DPF EGR Sensor Pressure Hoses
- Vacuum Lines
- Harness Circuits: VREF, DPFE, SIG, SIG RTN, EVR, EVR PWR
- Powertrain Control Module (PCM)


DESCRIPTION

Differential Pressure Feedback EGR System:






For additional information on the EGR System, refer to Emission Control Systems / Exhaust Gas Recirculation.