Starting System: Testing and Inspection

Need a step-by-step guide?

Get an AI-powered repair guide with parts lists, cost estimates, and clear instructions for your 1995 Honda.

AI Repair Guides

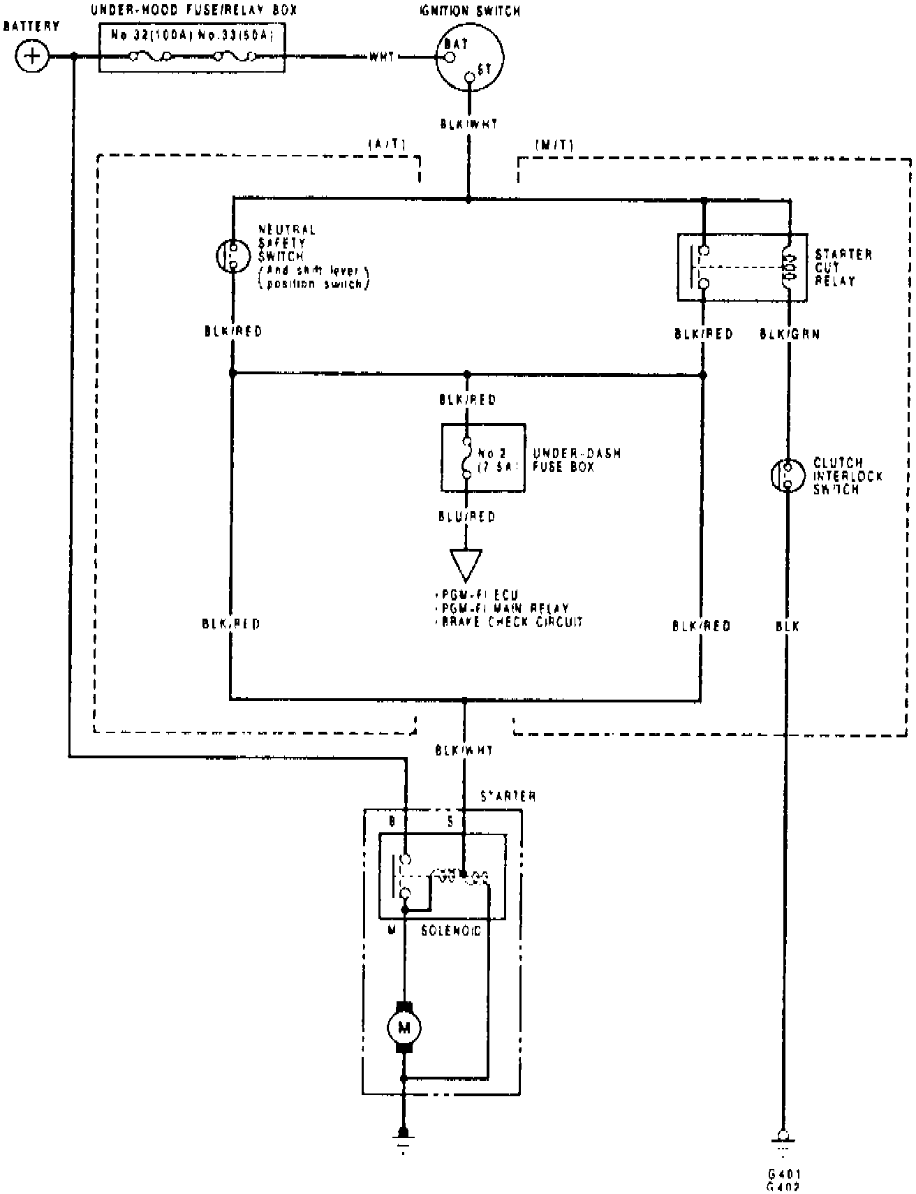
Fig. 8 Starting System Wiring Circuit:





Refer to Fig. 8 when testing starter system.