F. Diagnostic Service Tips

Need a step-by-step guide?

Get an AI-powered repair guide with parts lists, cost estimates, and clear instructions for your 1999 Ford.

AI Repair Guides
1. Always reset KAM after performing a repair:

After performing a repair on a vehicle with the MIL on, and/or DTCs present, always clear KAM. When a malfunction is present, the PCM adapts (attempts to correct) for this condition. Once the vehicle has been repaired, if the KAM is not reset, the PCM will once again have to adapt back to the normal operating conditions. Clearing the KAM will erase what the PCM has learned, so the PCM will be able to start with "base tables".

2. Always view and record Freeze Frame Data:

Freeze Frame Data can be a valuable asset in duplicating and diagnosing concerns. This data (a snapshot of certain PID values, recorded at the time the MIL was activated) indicates the manner in which the vehicle was being driven at the time the fault occurred. This can be especially useful on intermittent concerns. Freeze Frame Data, in some cases, can also help to isolate possible areas of concern, as well as ruling out others. Always record (write down) the Freeze Frame Data.

3. Multiple DTCs (with the same meaning):

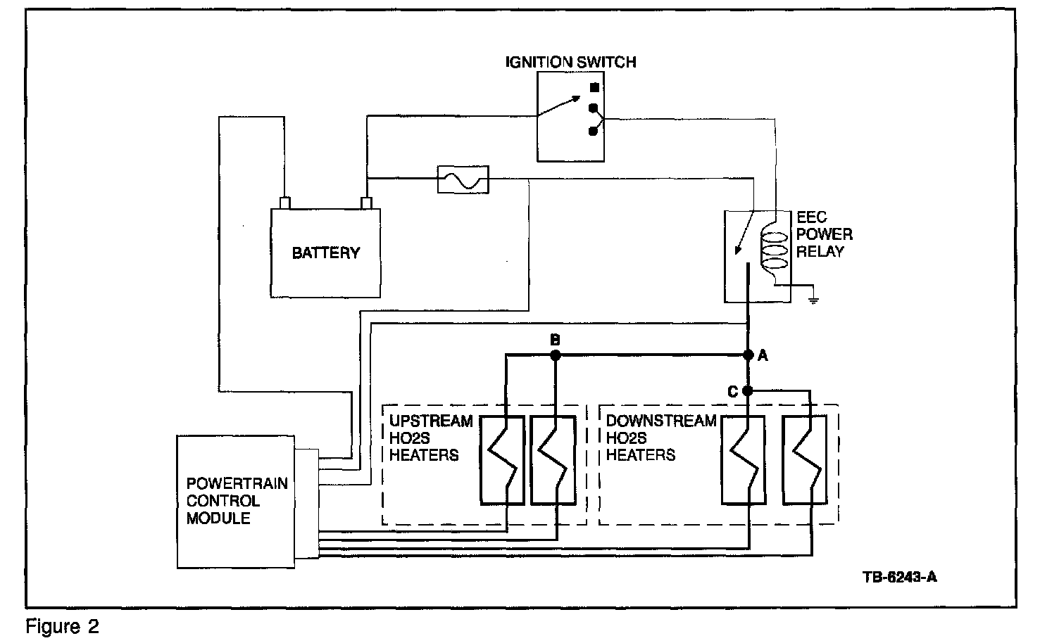
When multiple (paired) DTCs with the same meaning are set for multiple sensors, it is unlikely that replacing both HO2S sensors will resolve the concern. In most cases, there will be another issue that is causing the codes. Examples of multiple (paired) DTCs:

(P0135/P0155), (P0141/P0161), (P1131/P1151), (P1132/P1152).

To further clarify this, see the more detailed scenario as follows:

A vehicle comes in with a MIL On concern. KOEO self test reveals DTCs P0135 and P0155 (HTR-11 and HTR-21 circuit malfunction), with no other DTCs present. The most likely cause of these DTCs would be something in the heater power circuit that both of these HO2S sensors have in common (Example: open or shorted heater circuit wiring or splice). It is highly unlikely that multiple sensors would fail at the same time. When multiple DTCs of this nature are encountered, reviewing the appropriate wiring diagram(s) can help to isolate possible areas of concern. When reviewing the wiring diagram, look for things that the affected sensors have in common.





In this example, the most likely cause of DTCs P0135 and P0155 (with no other DTCs present) would be a concern with Splice "B" (refer to Figure 2).

NOTE
THIS ILLUSTRATION IS ONLY AN EXAMPLE. SPLICE NAMES "A", "B", AND "C" ARE USED IN THIS EXAMPLE FOR CONVENIENCE ONLY. ON AN ACTUAL VEHICLE, SPLICE NAMES WILL DEPEND ON THE CIRCUIT NUMBER FOR THE VEHICLE UNDER REPAIR. NOTE ALSO THAT THIS FIGURE IS NOT INTENDED TO SHOW ALL SPLICES/CONNECTIONS ON ALL VEHICLES. OTHER EEC CIRCUITS, NOT SHOWN, MAY ALSO BE SPLICED IN WITH THE CIRCUITS SHOWN.








4. View H025 PID data carefully: NGS PIDs for HO2S sensors that do not exist (with certain exhaust configurations) will show a value of "0" volts (refer to Figures 3 and 4).

In this example, the vehicle (equipped with a 4-cylinder engine) has one upstream and one downstream HO2S. Notice that the NGS (scan tool) display shows two upstream and two downstream HO2S PIDs, and that the "unused" HO2S sensor PIDs display "0" volts.

5. H025 sensors measure oxygen in the exhaust, not fuel: The exhaust gas condition reported by the HO2S sensor is based on the presence of oxygen in the exhaust, not the presence of unburned fuel.

Example:
In the event of an ignition-related misfire, you might expect a rich HO2S reading, due to the amount of unburned fuel in the exhaust system. However, there is also a large amount of unburned oxygen, since no combustion took place in the misfiring cylinder. Since the H025 senses oxygen only, it would report a lean condition in this particular situation.

F2.) Tips Related to Heated Oxygen Sensor (H025) Monitor


1. OBD II Response Rate Monitor: The OBD II

Response Rate Monitor (P0133/P0153) is only run at vehicle speeds between approximately 50-95 km/h (30-60 mph), during steady-state conditions. The test lasts approximately 6 seconds. Therefore, P0133/P0153 cannot be diagnosed at idle in the repair bay.

2. Do not compare H025 switch rate - Bank-to-Bank or vehicle-to-vehicle: Different H025 switch rates, from Bank-to-Bank, are considered normal. The H025 switch rate, from one Bank to the other, should not be compared as a gauge of the H025's ability to switch/react. The PCM is continuously adjusting spark and fuel in reaction to engine operating conditions (rpm, load, air flow, throttle angle, etc.). The PCM is also continuously adapting to certain conditions (customer driving habits, engine and component wear, etc.).

F3.) Tips Related to Catalyst Efficiency Monitor

1. Determining catalyst efficiency/switch ratio:








The upstream H025 sensors will have a high switch frequency, due to normal closed loop fuel control. With an efficient catalyst, the downstream H025 will have a low switch frequency. The switch ratio is determined by dividing the number of downstream switches by the number of upstream switches over a given period of time. As the catalyst ages (or if the catalyst is damaged or contaminated), the downstream switches will increase. When the downstream switch rate crosses a threshold value (approximately 0.75 switch ratio), a code is stored (P0420 and/or P0430) and the MIL illuminates (refer to Figures 5 and 6).

NOTE
IF A CATALYST IS DETERMINED TO HAVE LOW EFFICIENCY AND REQUIRES REPLACEMENT, REPLACEMENT OF THE DOWNSTREAM H025 SENSORS WILL NOT BE NECESSARY.

2. Use care in handling H025 sensors: In the event of catalyst replacement, use care in the handling of H025 sensors to prevent damage or contamination. Do not use power tools in the removal or installation of sensors. Use a 22mm wrench or crow foot to remove and install H025 sensors; do not use slotted sockets, as these sockets may damage wires. H025 sensors should be torqued to 41 +/- 5 N.m (30 +/- 4 lb-ft).

3. Do not replace downstream HO2S sensors (H02S12/H02S22) for DTCs P0420 and/or P0430: When diagnosing a vehicle with a customer concern of MIL On and DTCs P0420/P0430 in continuous memory, do not replace the downstream HO2S sensors (H02S12/H02S22). Damaged or malfunctioning downstream HO2S sensors will not cause these DTCs to be set. Always verify the vehicle concern, then perform the pinpoint diagnostics in the appropriate PC/ED Service Manual.

F4.) Tips Related to the Fuel System Monitor

1. HO2S sensors are not likely to be the cause of adaptive DTCs P0171, P0172, P0174, P0175: Most warranty-returned HO2S sensors (replaced for these DTCs) are found to function normally. Additional related DTCs will normally be present if there is a concern with the HO2S sensors. Do not replace an HO2S sensor unless verified through pinpoint diagnostic tests found in the PC/ED Service Manual.

2. DTCs P0171, P0172, P0174, and P0175 are not related to downstream H028 sensors: When diagnosing a vehicle with a MIL On and DTC(s) P0171, P0172, P0174, and/or P0175 in continuous memory, do not replace the downstream HO2S sensors. These DTCs have no connection to the downstream HO2S sensor function nor its diagnosis for faults. Always verify the vehicle concern, then perform the pinpoint diagnostics from the appropriate PC/ED Service Manual.

3. Diagnosing lean conditions and lean DTCs P0171, P0174: Freeze Frame Data can often help to identify the type of lean condition, even if the fault is intermittent, by indicating how the vehicle was being driven when the fault occurred. Diagnosis of lean conditions and lean adaptive DTCs can be difficult, especially if the concern is intermittent. Verifying the concern is extremely important. There are different types of lean conditions. The ability to identify the type of lean condition causing the concern can be crucial to a correct diagnosis. When DTCs P0171 and P0174 are both present, there is a strong likelihood of another concern being present:

a. Vacuum leaks/unmetered air: In this type of condition, the engine may actually run lean of stoichiometry (14.7:1 air/fuel ratio) if the PCM is not able to compensate enough to correct for the condition. This condition is typically caused by air entering the engine through an abnormal source (opening), or due to a MAF malfunction. In this situation, the volume of air entering the engine is actually greater than what the MAF is indicating to the PCM. Vacuum leaks will normally be most apparent when high manifold vacuum is present, during idle or light throttle. If Freeze Frame Data indicates that the fault occurred at idle, a check for vacuum leaks/unmetered air when the engine is cold might be the best starting point.

Examples: Loose, leaking or disconnected vacuum lines, intake manifold gaskets or 0-rings, throttle body gaskets, brake booster, air inlet tube, stuck/frozen/aftermarket PCV valve, unseated engine oil dipstick, MAF reading lower than normal, etc.

b. Insufficient fueling: In this type of condition, the engine may actually run lean of stoichiometry (14.7:1 air/fuel ratio) if the PCM is not able to compensate enough to correct for the condition. This condition is typically caused by a fuel delivery system concern that restricts or limits the amount of fuel being delivered to the engine. This condition will normally be most apparent when the engine is under a heavy load, when a higher volume of fuel is required. If Freeze Frame Data indicates that the fault occurred under a heavy load, a check of the fuel delivery system (checking fuel pressure with engine under a load) might be the best starting point.

Examples: Low fuel pressure (fuel pump, fuel filter, fuel leaks, restricted fuel supply lines), fuel injector concerns, etc.

c. Exhaust system leaks: In this type of condition, the engine may actually be running near stoichiometry (14.7:1 air/fuel ratio), but the exhaust gas mixture will be lean. This condition is caused by oxygen-rich air entering the exhaust system through an external source. This condition will cause the exhaust gas mixture to be lean, even though the actual combustion in the engine may not be.

Examples: Exhaust system leaks upstream or near HO2S, malfunctioning Secondary Air Injection system

d. MAF concerns: If a MAF concern is suspected, see TSB 98-23-10.

4. Checking fuel pressure: Check fuel pressure with engine under a load when diagnosing a lean concern. A partially plugged fuel filter can be difficult to detect and can be easily overlooked if fuel pressure is only checked at idle. The same is true for other types of fuel supply concerns (e.g., bent or kinked lines, degraded fuel pump).

At idle, an engine requires only a small volume of fuel. Due to the fact that there is a small volume of fuel needed at idle, a restriction in the fuel supply line in many cases will not cause the fuel pressure to be low. When the vehicle is under a load, the engine requires much more fuel than at idle. Under a load, a restriction in the fuel supply line will prevent the high rate of fuel flow that is needed to maintain the correct fuel pressure.