Automatic Transmission/Transaxle

Need a step-by-step guide?

Get an AI-powered repair guide with parts lists, cost estimates, and clear instructions for your 1999 Chrysler.

AI Repair Guides

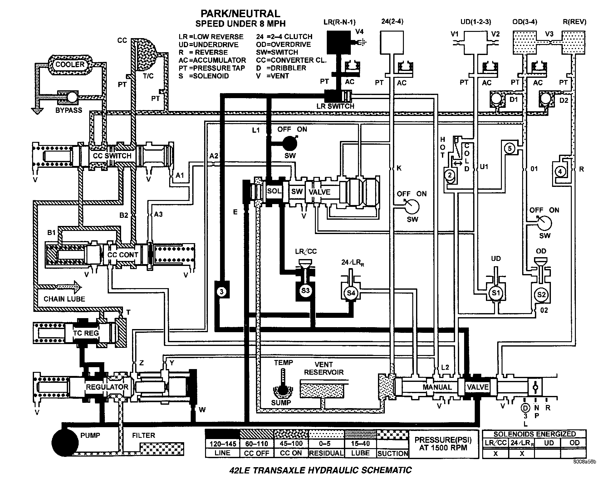
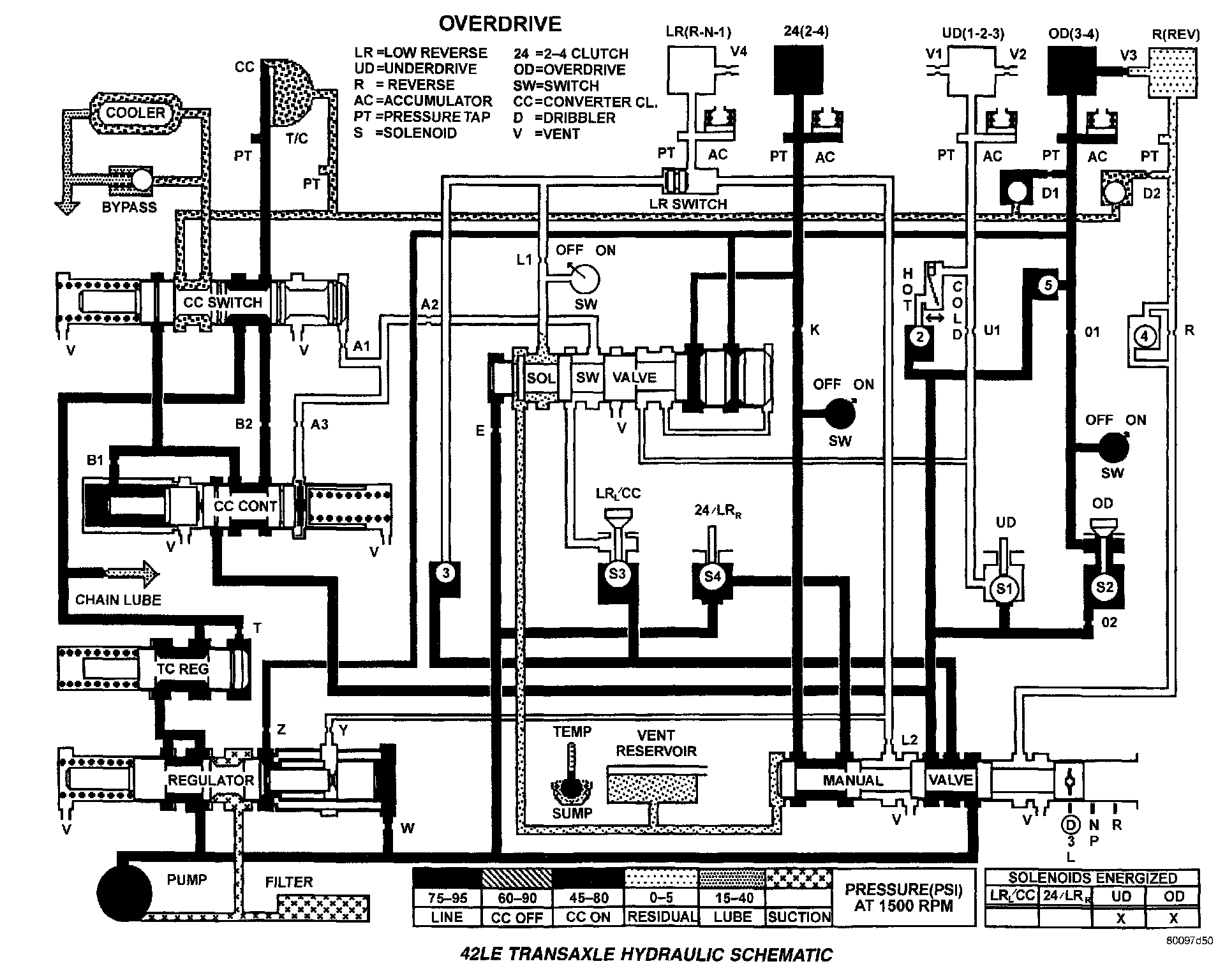
Park/Neutral - Speed Under 8 MPH:



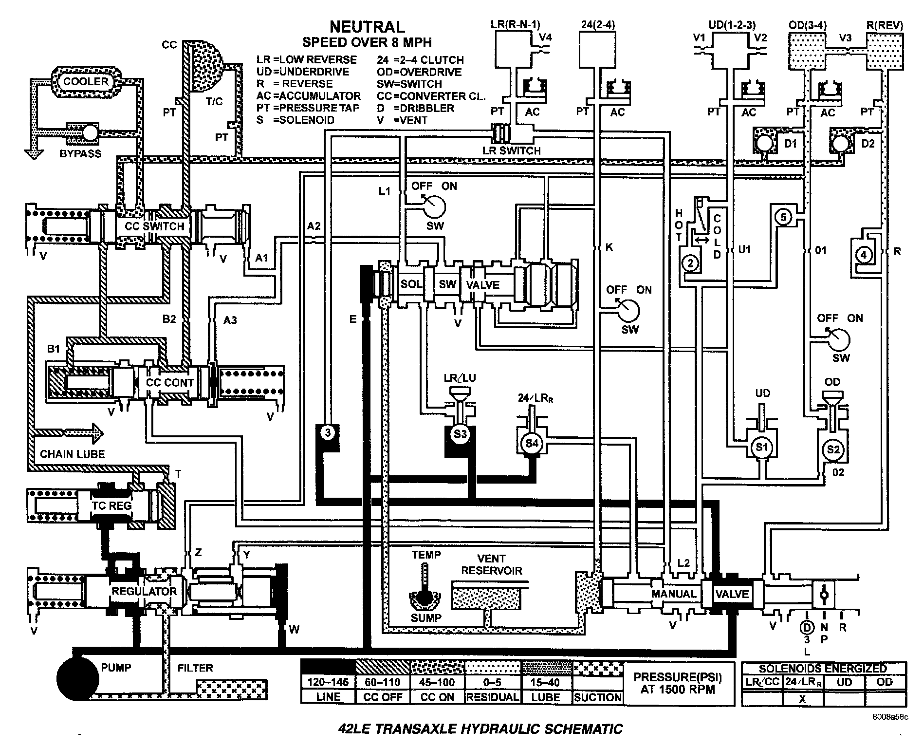
Neutral - Speed Over 8 MPH:



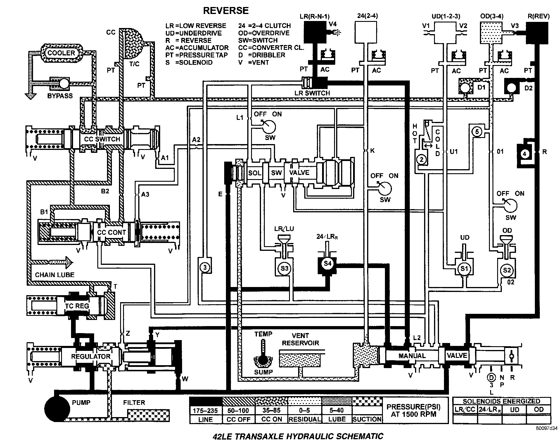
Reverse:



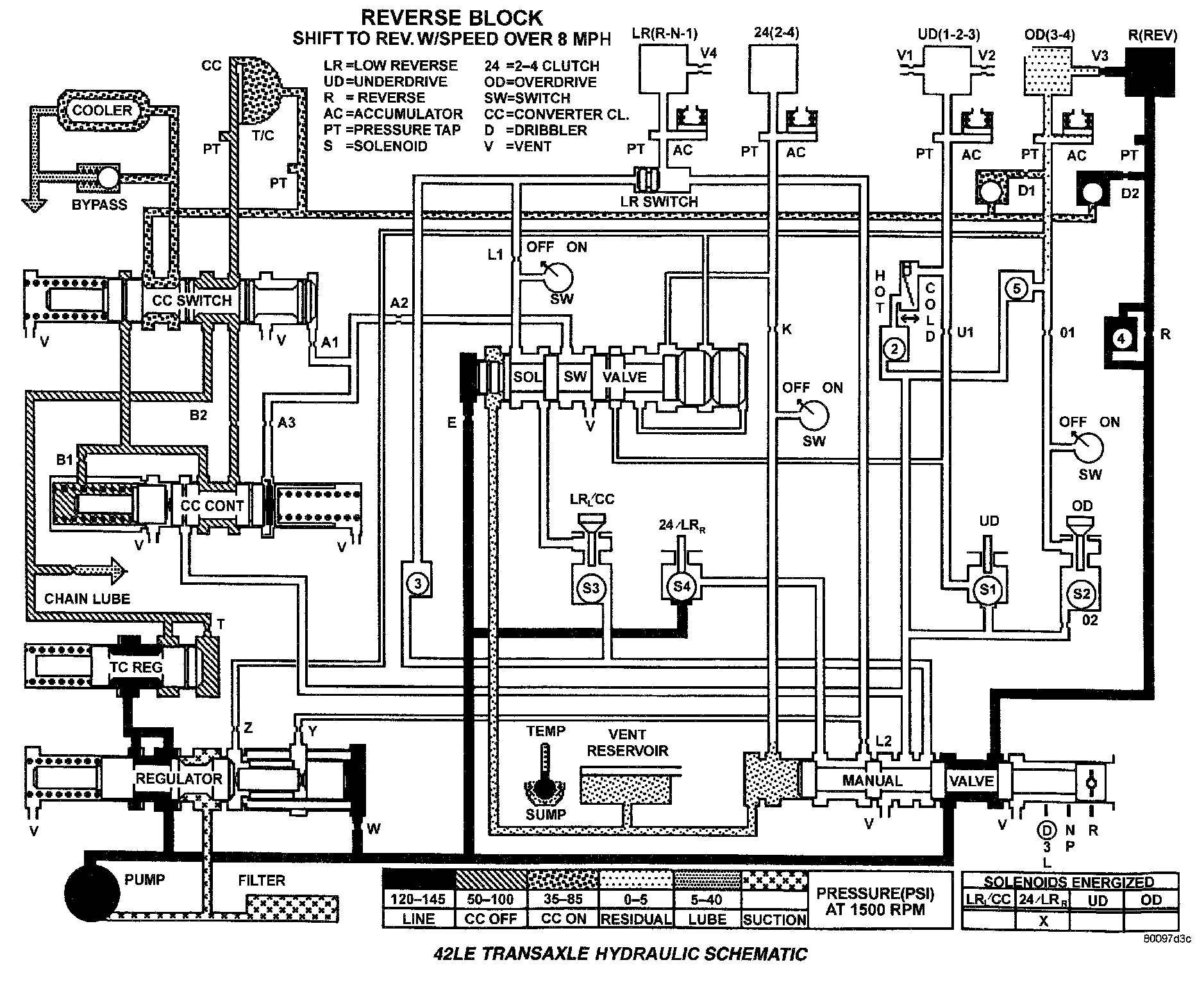
Reverse Block - Speed Over 8 MPH:



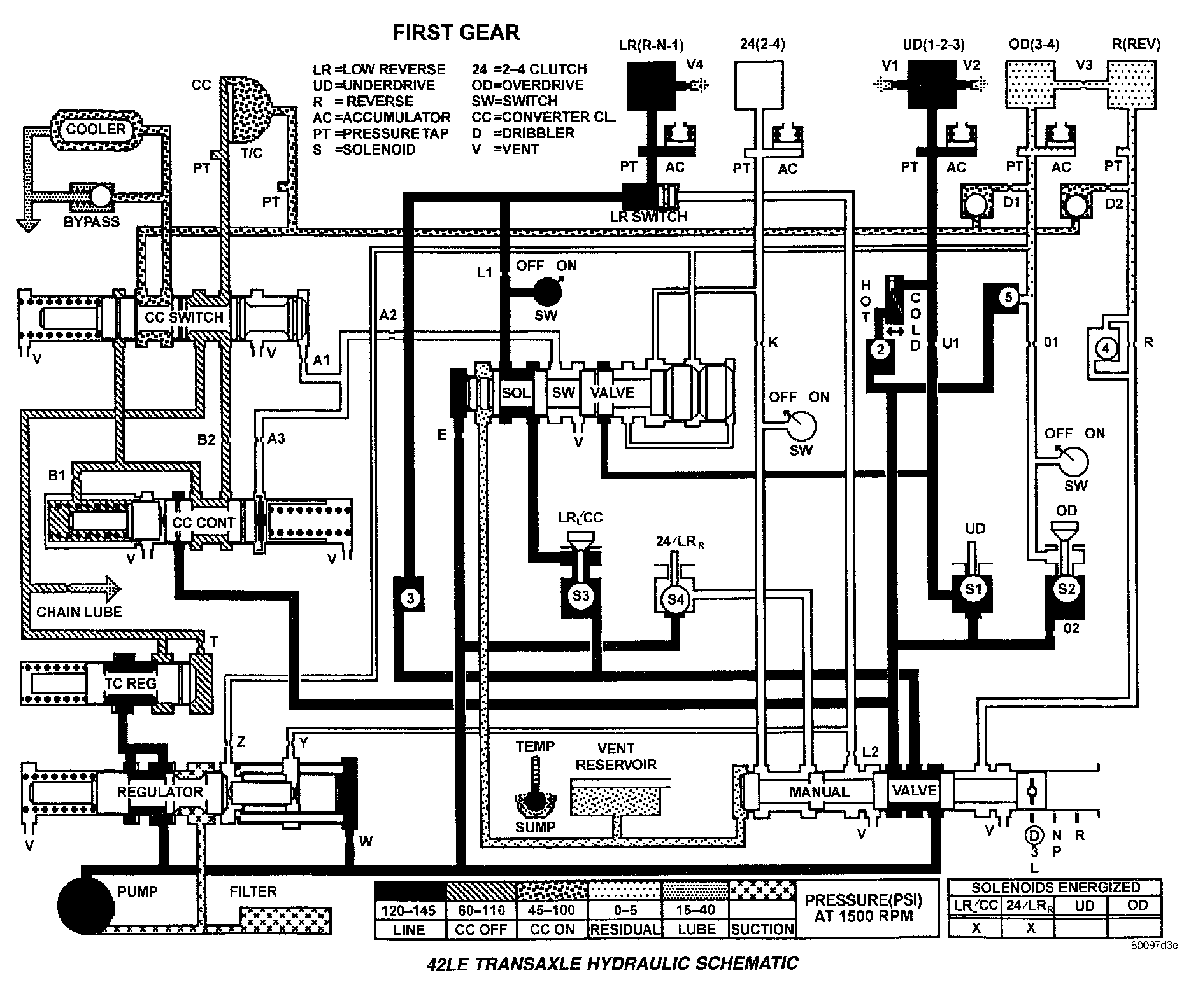
First Gear:



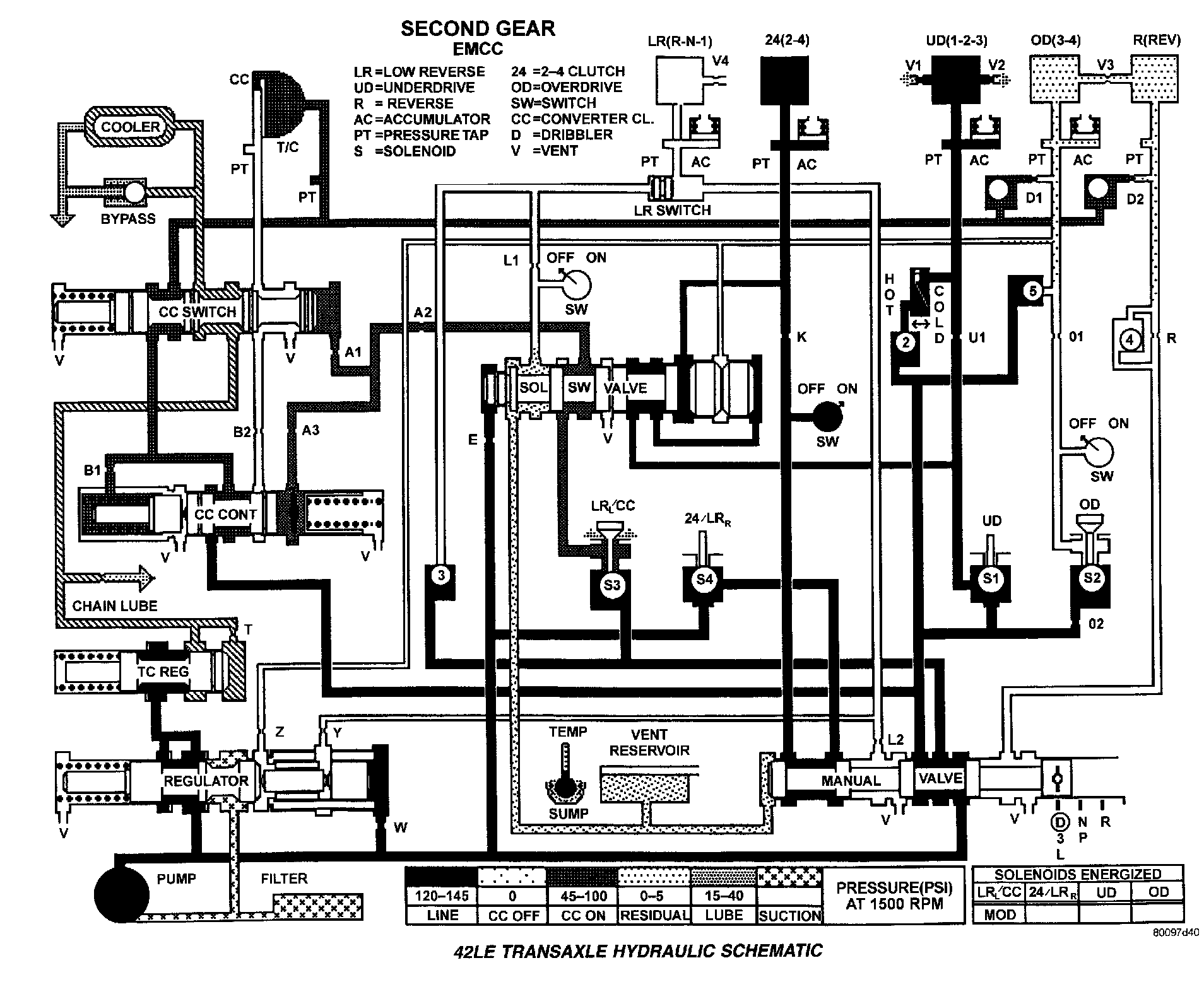
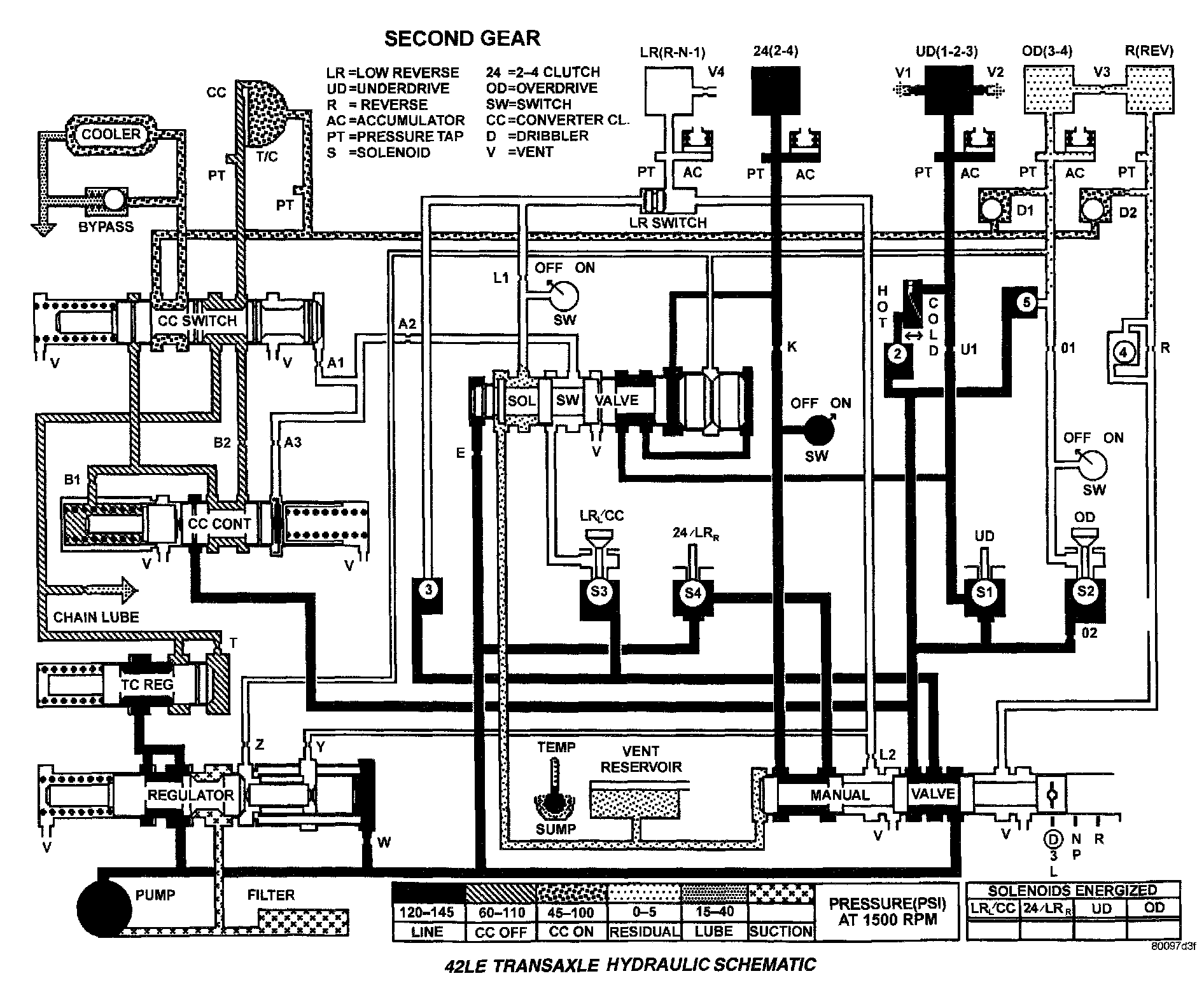
Second Gear:



Second Gear - Electronically Modulated Converter Clutch:



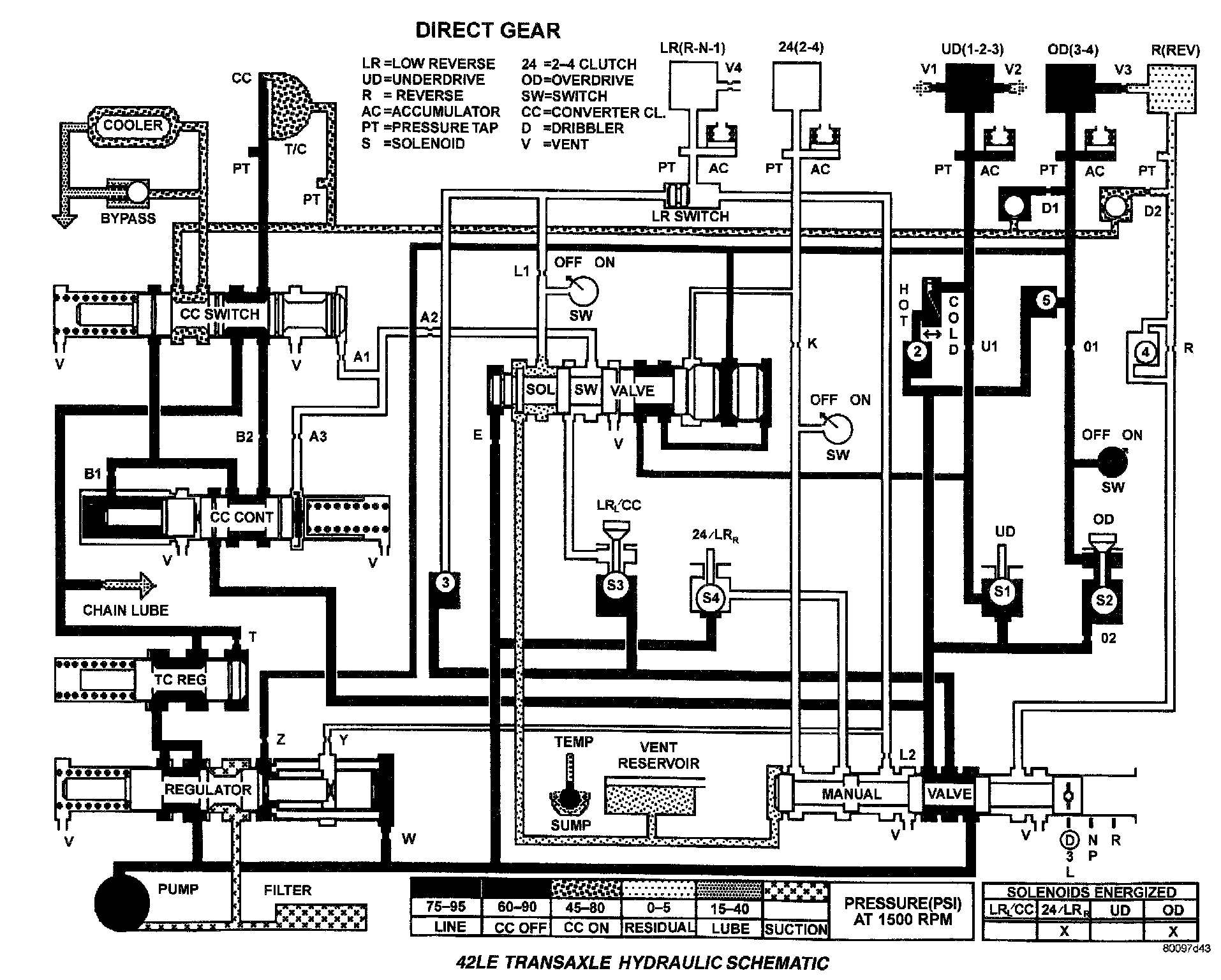
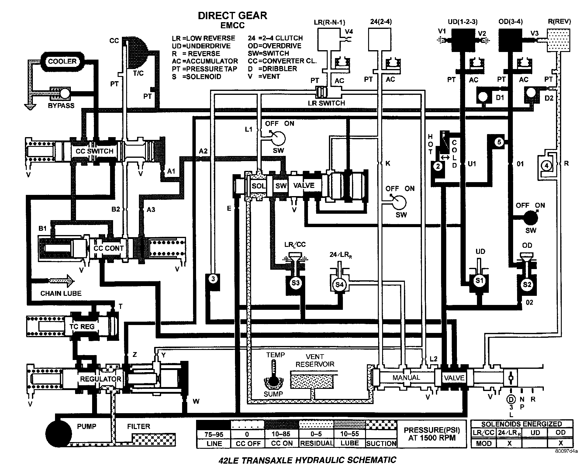
Direct Gear:



Direct Gear - Electronically Modulated Converter Clutch:



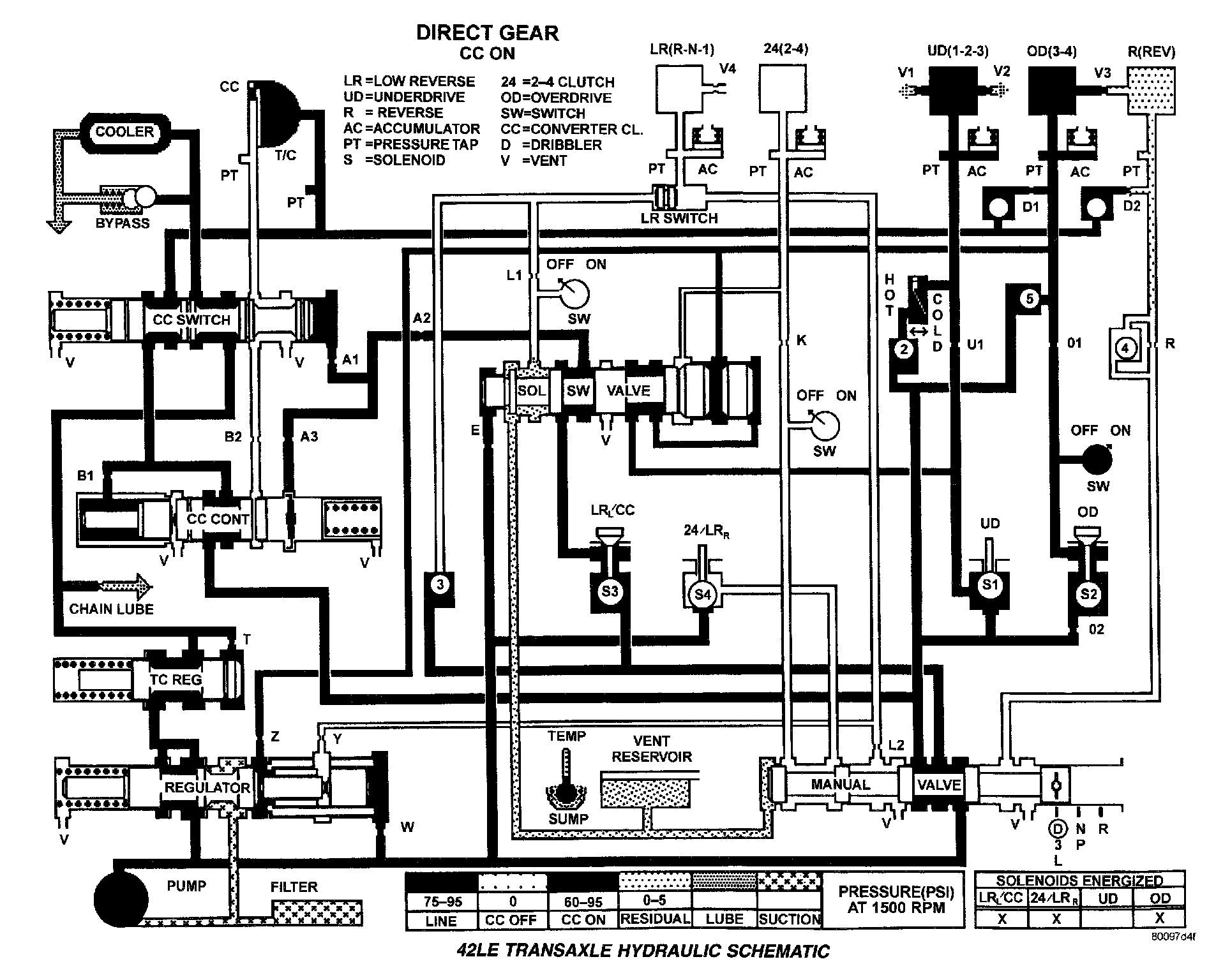
Direct Gear - Converter Clutch ON:



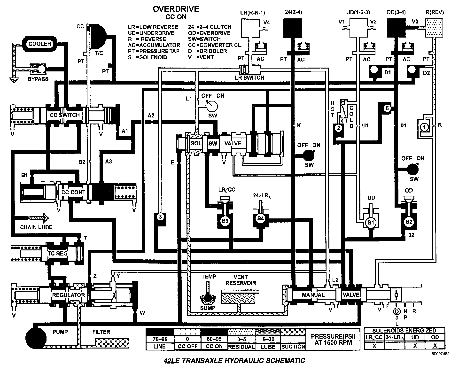
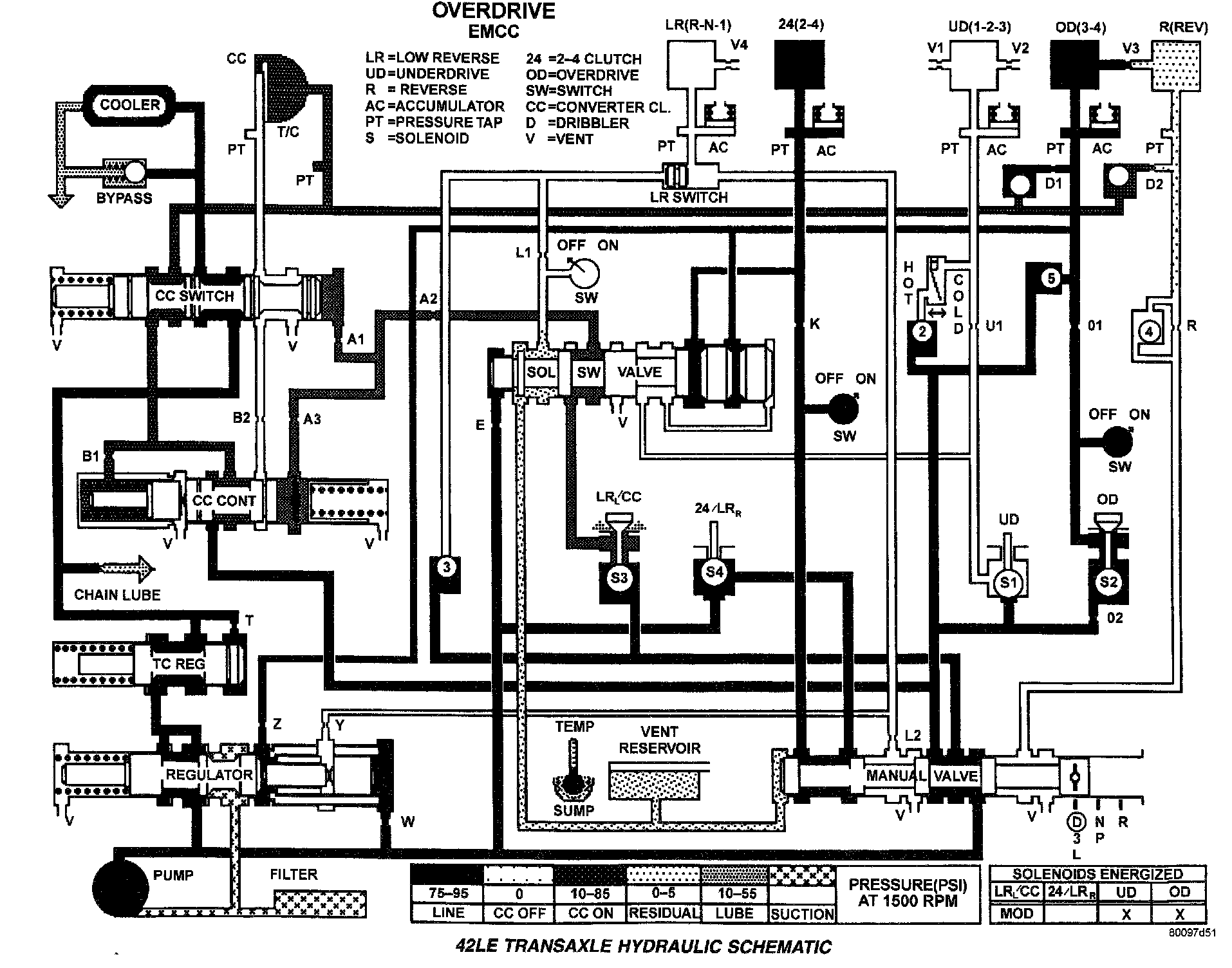
Overdrive:



Overdrive - Electronically Modulated Converter Clutch:



Overdrive - Converter Clutch ON: