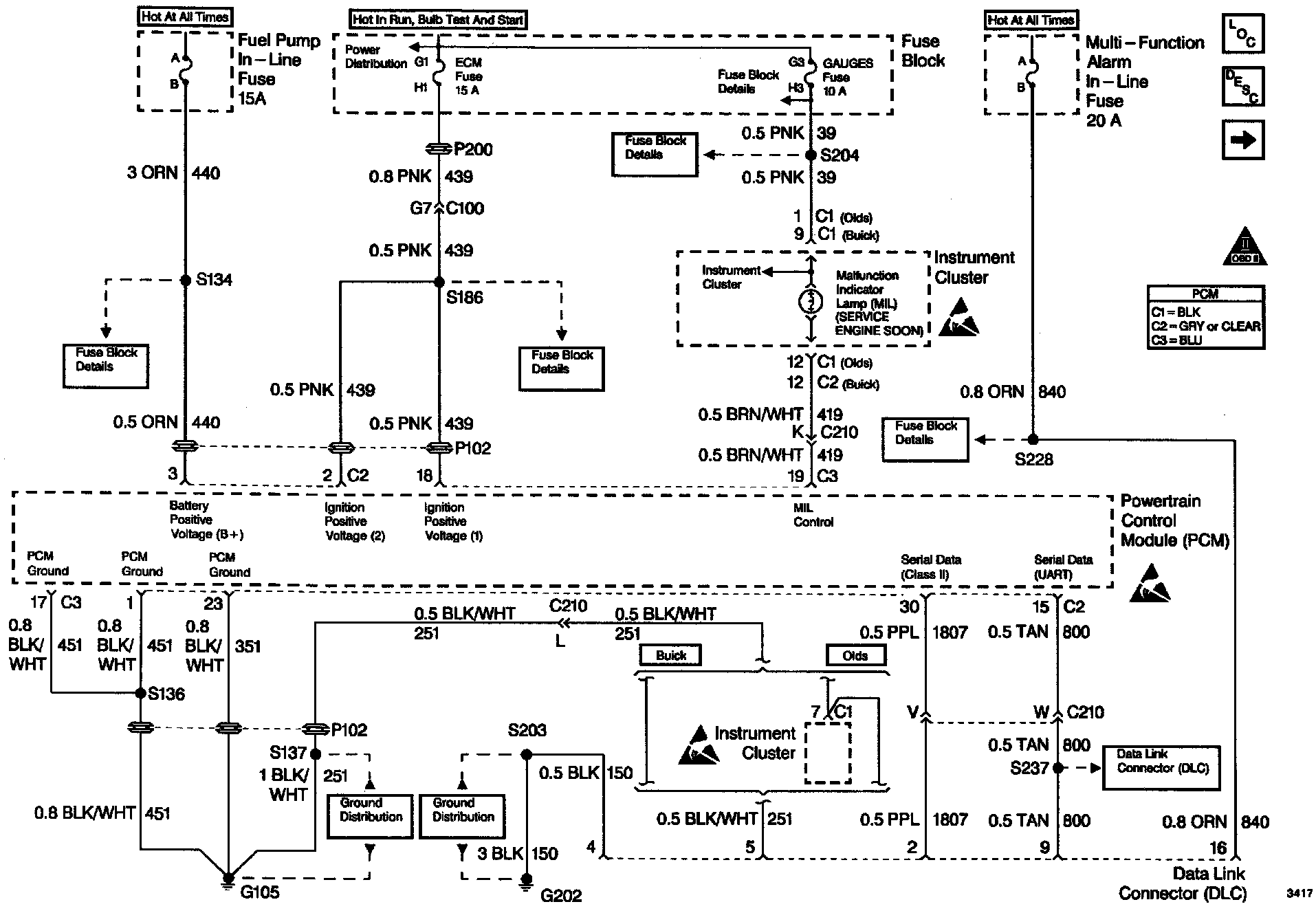
Data Link Connector Diagnosis

Need a step-by-step guide?

Get an AI-powered repair guide with parts lists, cost estimates, and clear instructions for your 1996 Buick.

AI Repair Guides











CIRCUIT DESCRIPTION

The provision for communicating with the control module is the Data Link Connector (DLC). It is usually located under the instrument panel. The DLC is used to connect to a scan tool. Some common uses of the scan tool are listed below:

^ Identifying stored Diagnostic Trouble Codes (DTCs).

^ Clearing DTCs.

^ Performing output control tests.

^ Reading serial data.

Battery power and ground is supplied for the scan tool through the DLC. The Class 2 serial data circuit to the DLC allows the PCM to communicate with the scan tool. A Universal Asynchronous Receiver Transmitter (UART) serial data line is used to communicate with other modules such as the Electronic Brake Control Module (EBCM), the Supplemental Inflatable Restraint (SIR) system and the Instrument Panel Cluster (IPC).


DIAGNOSTIC AIDS

Some scan tools may require an external power supply. Make sure your scan tool is using the correct power feed.

Ensure that the correct application (model year, carline, VIN code) has been selected on the scan tool. If communication still cannot be established, try the scan tool on another vehicle to ensure that the scan tool, Vehicle Interface Module (VIM), or cables are not the cause of the condition.

An intermittent may be caused by a poor connection, rubbed through wire insulation or a wire broken inside the insulation.

Any circuitry, that is suspected as causing an intermittent complaint, should be thoroughly checked for the following conditions:

^ Backed out terminals.

^ Improper mating of terminals.

^ Broken locks.

^ Improperly formed or damaged terminals.

^ Poor terminals to wiring connection.

^ Physical damaged to the wiring harness.

^ Corrosion.


TEST DESCRIPTION

Number(s) below refer to the step number(s) on the Diagnostic Table.

2. If the scan tool requires an external power supply, check the external supply for proper voltage and ground as well as the voltage and ground supplies in the DLC.

3. Unlike the UART serial data circuit, the only time the Class 2 serial data circuit has any voltage on it is when a scan tool ask the PCM for information and the PCM sends the information out.

8. Locate and repair any shorts that may have caused the fuse to open before replacement, if the no voltage condition was due to a open fuse.

11. The replacement PCM's must be reprogrammed. Refer to the latest Tech line information for programming procedures.

13. Refer to Diagnostic Aids if the scan tool will not display scan data. If the scan tool can communicate with the PCM and you were sent here from the Powertrain OBD System Check table, return to that table and complete the diagnostics there.

16. The scan tool, VIM or associated cables could be faulty. Refer to the scan tools manual for repair information.