Electronic/Powertrain Control Module (ECM/PCM)

Need a step-by-step guide?

Get an AI-powered repair guide with parts lists, cost estimates, and clear instructions for your 1992 Buick.

AI Repair Guides

ECM Wiring Diagram (1 Of 5):






A8 = SERIAL DATA
A9 = DIAGNOSTIC TEST TERMINAL
A12 = ECM GROUND
D1 = ECM GROUND
D6 = OXYGEN SENSOR GROUND
D7 = OXYGEN SENSOR SIGNAL
C12 = IAT SENSOR SIGNAL
C10 = COOLANT TEMPERATURE SIGNAL
A11 = CTS, TPS & IAT SENSOR GROUND
C13 = TPS SIGNAL
C14 = +5V REFERENCE
C11 = MAP SENSOR SIGNAL
D2 = MAP SENSOR GROUND
C9 = CRANK SIGNAL
C5 = IAC COIL "A" HIGH
C6 = IAC COIL "A" LOW
C4 = IAC COIL "B" HIGH
C3 = IAC COIL "B" LOW

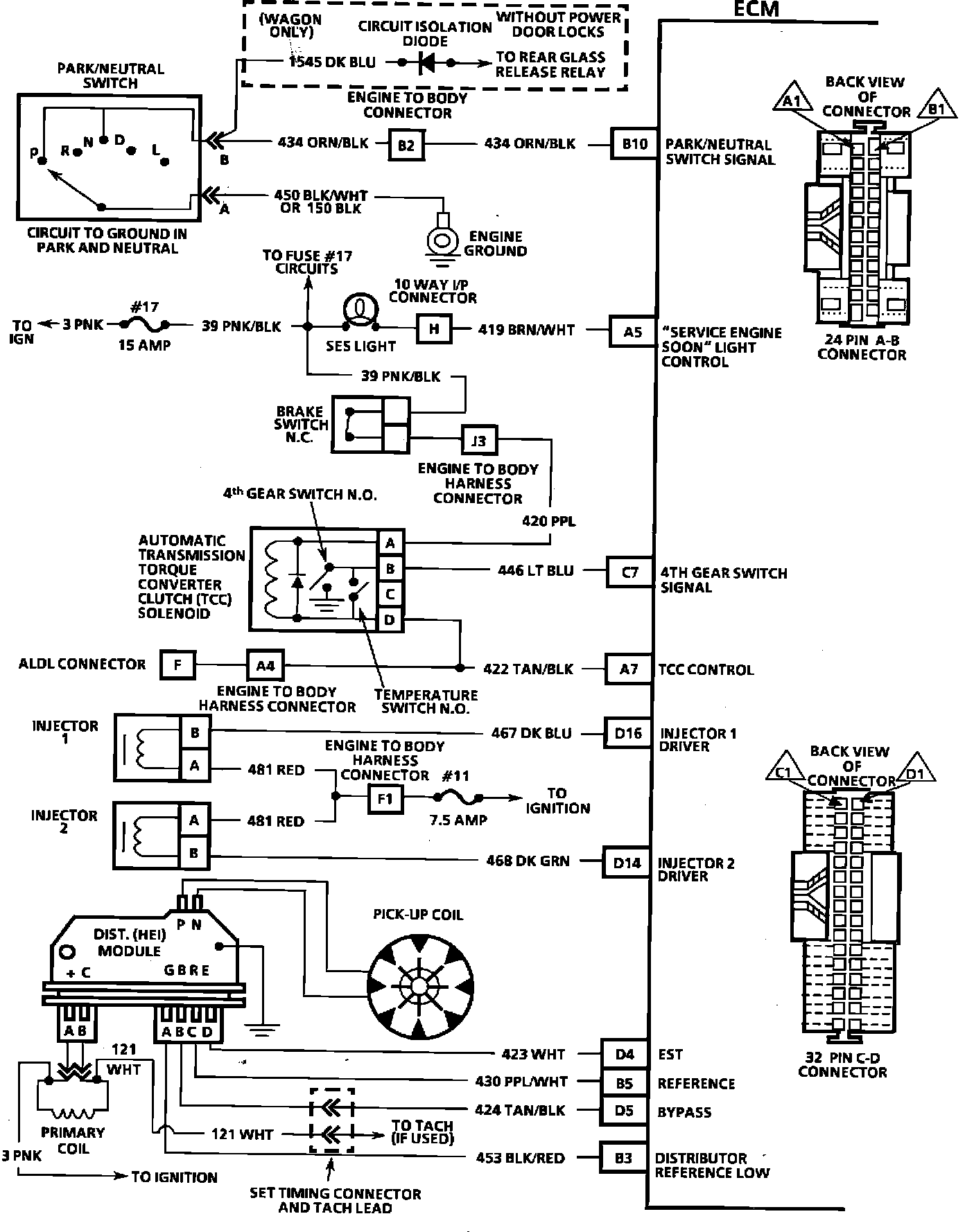
ECM Wiring Diagram:







B10 = PARK/NEUTRAL SWITCH SIGNAL
A5 = "SERVICE ENGINE SOON" LIGHT CONTROL
C7 = 4TH GEAR SWITCH SIGNAL
A7 = TCC CONTROL
D16 = INJECTOR DRIVER 1
D14 = INJECTOR DRIVER 2
D4 = EST
B5 = REFERENCE
D5 = BYPASS
B3 = DISTRIBUTOR REFERENCE LOW


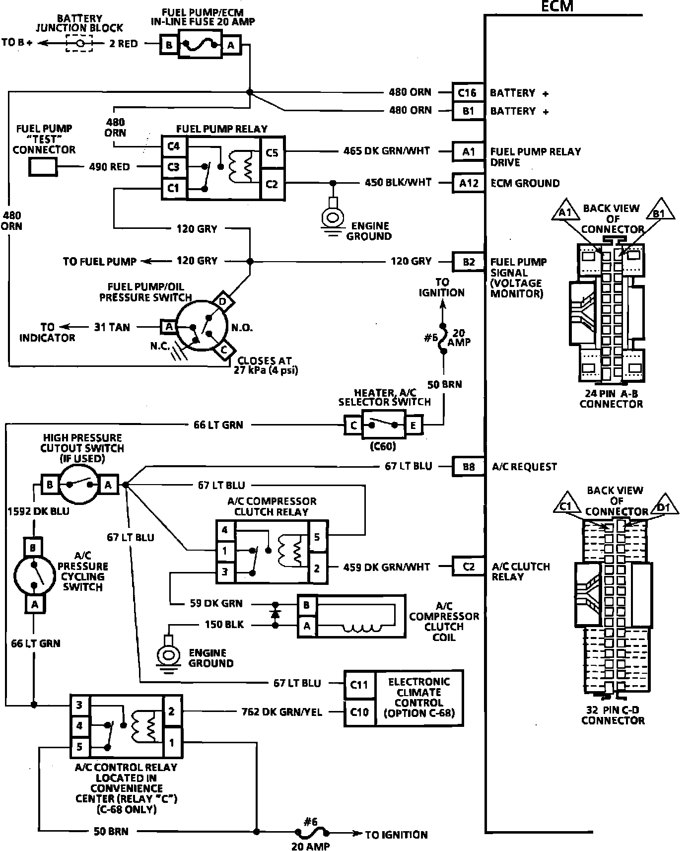
ECM Wiring Diagram:







C16 = BATTERY +
B1 = BATTERY +
A1 = FUEL PUMP RELAY DRIVE
A12 = ECM GROUND
B2 = FUEL PUMP SIGNAL (VOLTAGE MONITOR)
C8 = A/C REQUEST
C2 = A/C CLUTCH RELAY




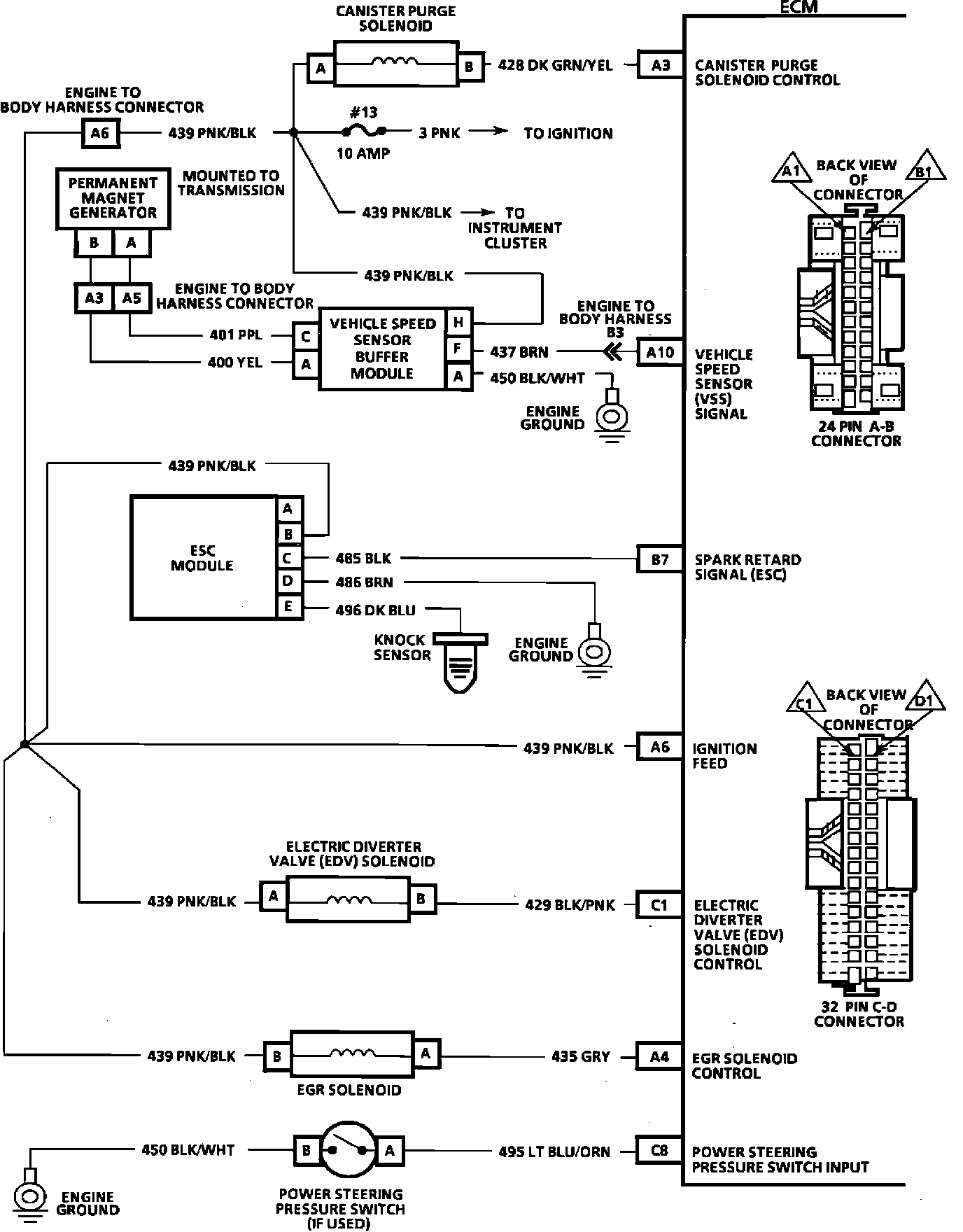
ECM Wiring Diagram:






A3 = CANISTER PURGE SOLENOID CONTROL
A10 = VSS SIGNAL
B7 = SPARK RETARD SIGNAL (ESC)
A6 = IGNITION FEED
C1 = ELECTRIC DIVERTER VALVE (EDV) SOLENOID CONTROL
A4 = EGR SOLENOID CONTROL
C8 = POWER STEERING PRESSURE SWITCH INPUT