Power Windows

Need a step-by-step guide?

Get an AI-powered repair guide with parts lists, cost estimates, and clear instructions for your 2006 BMW.

AI Repair Guides
Power Windows





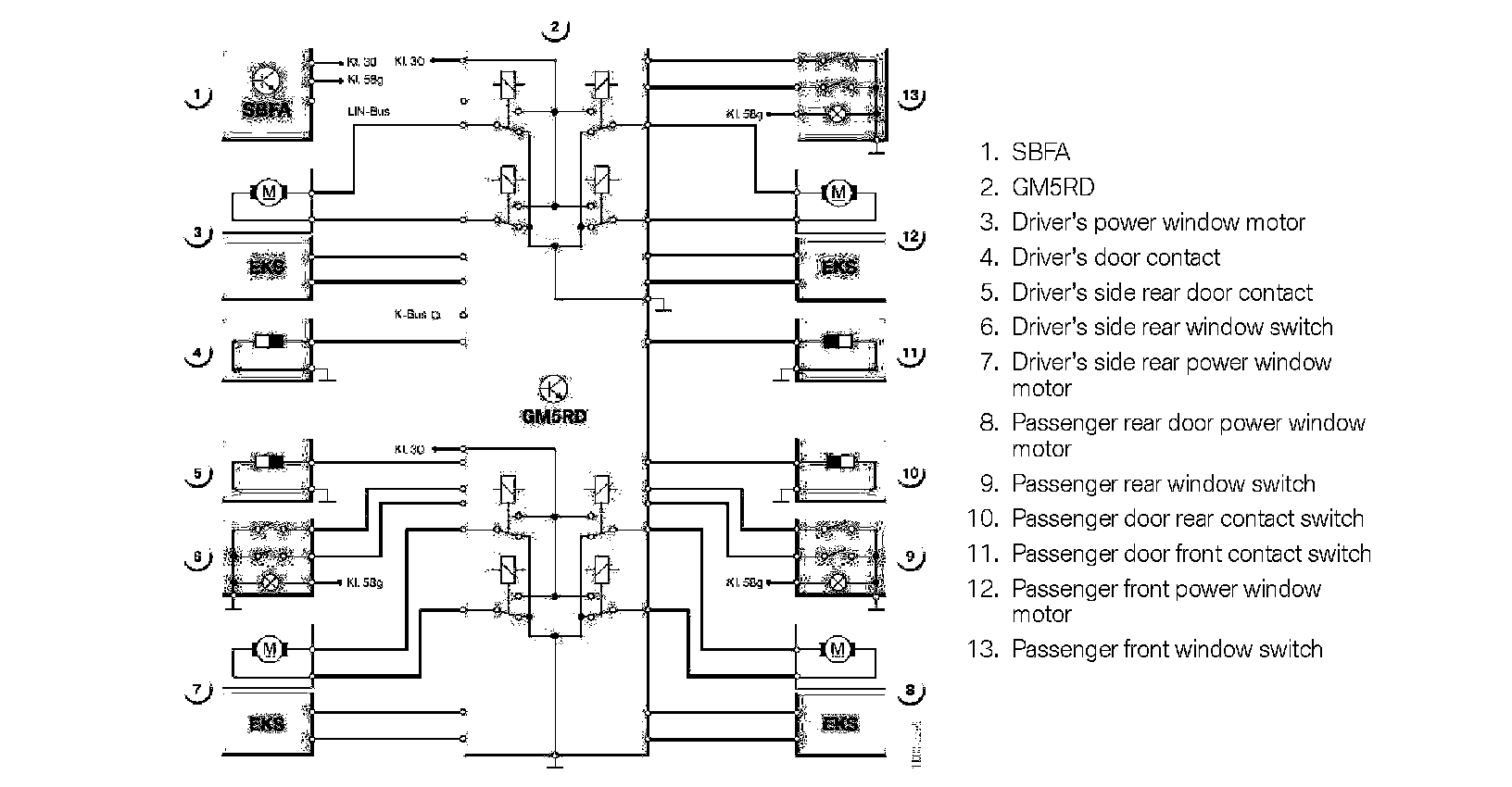
The power windows of the (E83) X3 SAV are controlled by the GM5RD similar to the operation in the E46 (3 series). The antitrapping feature has been modified and the antitrap strip is not used in the (E83) X3 SAV. Antitrapping is provided by the EKS electronics included in the individual window motors.
The SBFA (drivers door switch block assembly) is connected to the GM5RD via the LIN Bus. The passenger door switch and both rear door switch assemblies are connected directly via hardwire to the GM5RD.