Solenoid Valve Relay Monitor

Need a step-by-step guide?

Get an AI-powered repair guide with parts lists, cost estimates, and clear instructions for your 1994 BMW.

AI Repair Guides






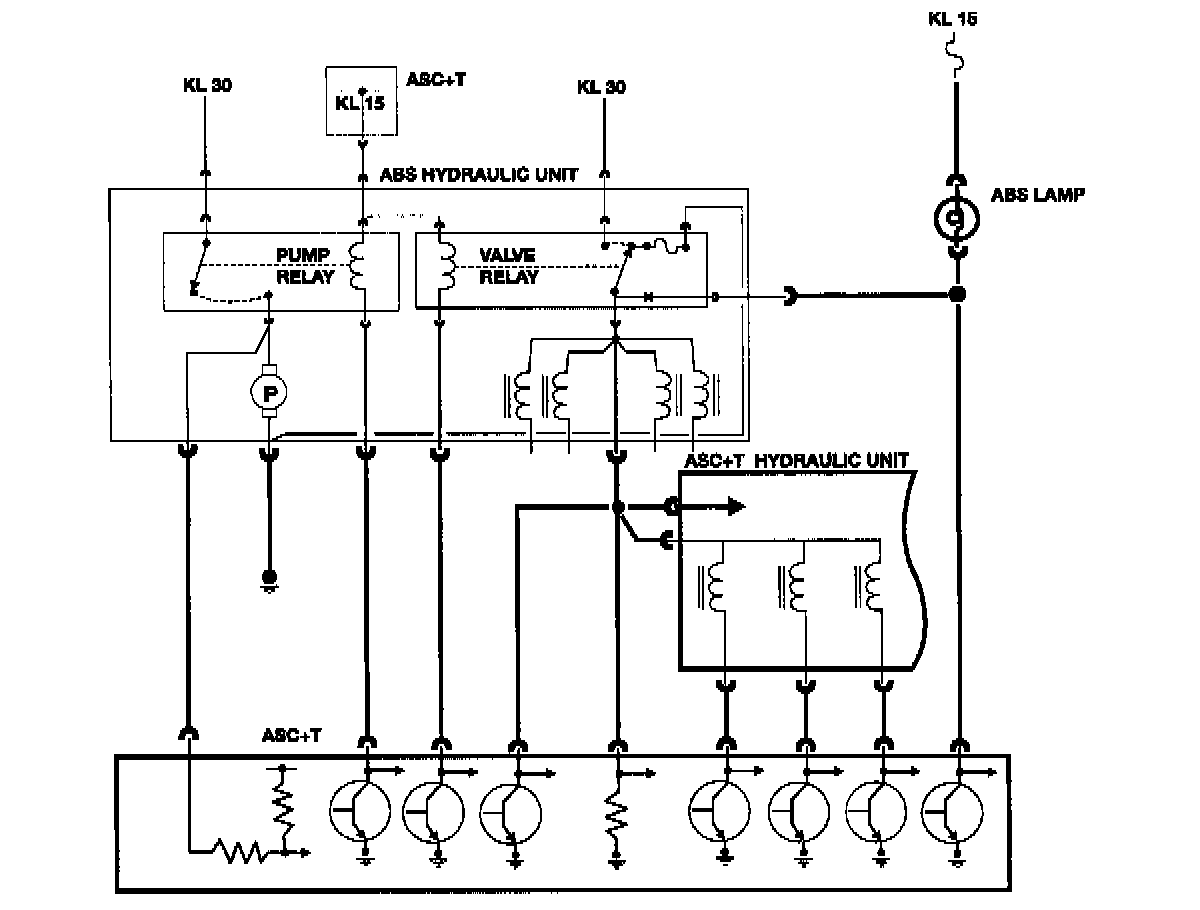
The Automatic Slip Control + Traction (ASC+T) control unit monitors the operation of the valve relay, which supplies power for the:

^ ABS Hydraulic Unit
^ ASC+T Hydraulic Unit

The ON/OFF operation of the relay contacts produces a switched high/low voltage to the control unit. With a low voltage signal from the relay, the system will fault, and illuminate the ABS indicator light through the "off' contacts of the relay.