MMI Navigation, Basic Plus, System Overview

Need a step-by-step guide?

Get an AI-powered repair guide with parts lists, cost estimates, and clear instructions for your 2012 Audi.

AI Repair Guides






MMI Navigation, Basic Plus, System Overview






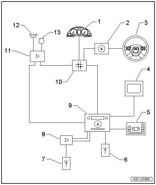
1 Instrument Cluster Control Module (J285) in the instrument panel

2 Steering Column Electronics Control Module (J527) on steering column at steering column switch

3 Multifunction Steering Wheel

4 Front Information Display Control Head (J685) in center of the instrument panel

5 Multimedia Control Head (E380) in the center console

6 Radio, Telephone, Navigation System Antenna (R52) roof antenna

7 Window Antenna

8 Antenna Amplifier 3 (R112) Behind the left luggage compartment side trim panel

9 Navigation System With CD Drive Control Module (J401) in the left side of the glove compartment

Contains front information display control head control module (J523) / radio (R) / CD player (R89)

10 Data Bus On Board Diagnostic Interface (J533) Behind the glove compartment on the left side

11 Digital Sound System Control Module (J525) behind the luggage compartment left side trim

12 Sound Systems

13 Microphone Unit In Front Roof Module (R164) inside the Front Interior Lamp (W1)