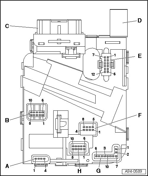
Steering Column Control Module

Need a step-by-step guide?

Get an AI-powered repair guide with parts lists, cost estimates, and clear instructions for your 2012 Audi.

AI Repair Guides





Steering Column Electronic Systems Control Module Connector Assignment

The steering column electronic systems control module (J527) is part of the complete system steering column switch module. and receives signals from steering column switch, for example.

Check steering column electronic systems control module.






A - Tiptronic switch connector mount

1 - Analog value Tiptronic left down

2 - Ground Tiptronic left

3 - Ground Tiptronic right

4 - Analog value Tiptronic left up

B - Connector mount turn signal switch/cruise control

1 - Voltage supply (terminal 15)

2 - Locked Off

3 - Res (+)/Set (-)

4 - On/off

5 - ground

6 - Lighting (terminal 58)

7 - Headlamp flasher

8 - High beams

9 - Turn signal switch

10 - Ground, turn signal switch

C - Electrical system connector mount

Connector assignment

D - Connector mount, airbag control module

Connector assignment

E - Ignition switch/ignition key removal lock connector mount

1 - Not used

2 - Not used

3 - Ignition key removal lock on terminal 30

4 - Ignition switch ground

5 - Not used

6 - Not used

7 - Ignition switch output terminal 50

8 - Voltage supply terminal 30 to ignition switch

9 - Out put ignition switch terminal S

10 - Output ignition switch terminal X

11 - Output ignition switch terminal P

12 - Output ignition switch terminal 15

F - Connector mount wiper system/DIS

1 - Windshield washer switch signal

2 - Windshield washer ground

3 - Signal wiping rear lid/washing

4 - Not used

5 - DIS signal

6 - DIS/interval potentiometer ground

7 - Signal interval speeds

8 - Not used

G - Spiral spring/airbag/steering wheel heating/multi-function steering wheel/signal horn connector mount

1 - Heated steering wheel +

2 - Heated steering wheel -

3 - Airbag 1 +

4 - Airbag 1 -

5 - Airbag 2 +

6 - Airbag 2 -

7 - Ground (for coil spring/multi-function steering wheel/horn)

8 - Cruise control locked Off/horn signal

9 - Temperature signal on steering wheel heating

10 - Voltage supply terminal 15 with multi-function steering wheel

H - Steering angle sensor connector mount

1 - Light barrier 5

2 - Light barrier 3

3 - Light barrier 1

4 - 12V voltage supply

5 - 5 V voltage supply

6 - Light barrier 6

7 - Light barrier 4

8 - Light barrier 2

9 - Steering angle sensor ground

10 - Light barrier 7

C - Electrical system connector mount






1. Taxi radio telephone 2

2. Taxi radio telephone 1

3. Taxi alarm 2

4. Taxi alarm 1

5. Not used

6. Not used

7. Not used

8. Not used

9. Not used

10. Powertrain CAN-Bus, shielding

11. Powertrain CAN bus Low

12. Power CAN bus high

13. Cruise control latched Off

14. Comfort CAN bus high

15. Comfort CAN bus Low

16. P-IN (Selector lever P contact)

17. Auxiliary output terminal 15

18. Auxiliary output terminal 50

19. Terminal 30 voltage supply

20. Terminal 31 voltage supply


D - Connector mount, airbag control module






1. Airbag 1 -

2. Airbag 1 +

3. Airbag 2 +

4. Airbag 2 -